EasyManua.ls Logo

HELI JS07N - Hydraulic Schematic Diagram

HELI JS07N
63 pages
Print Icon
To Next Page IconTo Next Page
To Next Page IconTo Next Page
To Previous Page IconTo Previous Page
To Previous Page IconTo Previous Page
Loading...
JS07N·JS07·JS08·JS12·JS14
58
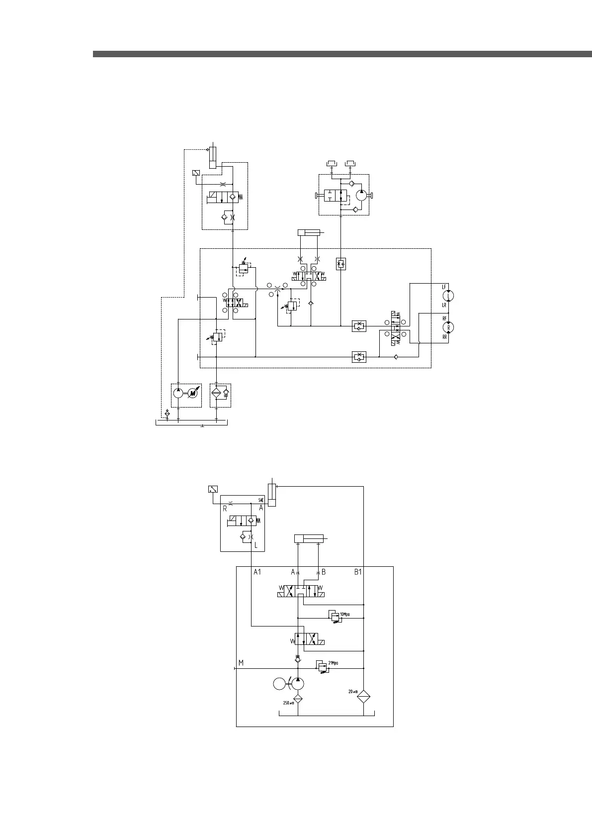
Hydraulic Schematic Diagram
JS0607,JS0607Li,JS0607W,JS0607WLi
Y2Y2
L
A
R
SAE
R
L
B1B1
28-35bar28-35bar
11.2L/min11.2L/min
2950rpm2950rpm
1010μm
1.5bar1.5bar
4cc4cc
T1T1
P
M
2
3
1
BRBR
CSECSE
BSBSASAS
3
1
2
4
241bar
207bar
109bar
2.5L/Min
3
1
2
4
1
3
8
2
7
4
6-1
? 1
11
B2B2
B1B1
3
1
2
4
6-2
T
C
JS0407NE,JS0407NELi,JS0607E,JS0607ELi,JS0607WE,JS0607WELi
Y1Y1
Y2Y2 Y3Y3
M
Y4Y4