EasyManua.ls Logo

Honeywell DeltaNet R7515A - Bus Termination Resistor; Input;Output Boards; Bus Termination Resistor Wiring

Honeywell DeltaNet R7515A
12 pages
Print Icon
To Next Page IconTo Next Page
To Next Page IconTo Next Page
To Previous Page IconTo Previous Page
To Previous Page IconTo Previous Page
Loading...
DELTANET R7515A/B, RP7515A/B, R7516B MICROCEL
CONTROLLERS
Connections Using AK3702R or AK3744 Bus Cable
and Optionally AK3326 T-Tap Cable Assembly
When using the AK3702R or AK3744 Bus Cable, pull the
cable to each MicroCel on the bus, and connect to Jack J9
using AK3326 T-Tap Cable Assembly (Fig. 13) or to Screw
Terminals 15 through 18 (Fig. 14). When using the AK3326 T-
Tap Cable Assembly, refer to the Connections Using AK3711
Bus and AK3326 T-Tap Cable Assembly section.
In the arrangements shown in Figures 13 and 14, 24V ac
from a Class II Power Source must be provided separately to
each MicroCel.
CAUTION
1. Line power must be off before connecting to or
removing wiring from Terminals 19 & 20 or 42 &
43. This step disables both ac power legs
simultaneously.
2. Removing or connecting one ac power leg at a
time will prevent other MicroCels on the C-NAP
bus from communicating or will destroy the
MicroCel if an inadvertent short to the MicroCel
case occurs.
AK3702R OR AK3744 BUS CABLE
RED
YELLOW
1
RED
19 20
T1T2
17 1815 16
CLASS II
TRANSFORMER
+ +
YELLOW
2
M-CEL
CNAP
(J7)
24V AC
(J11)
PROVIDE DISCONNECT MEANS AS REQUIRED.
SEE CAUTION IN TEXT.
C3961
1
2
Fig. 14. Installing AK3702R or AK3744 Bus Cable Using
Screw Terminals 15 through 18 in MicroCel.
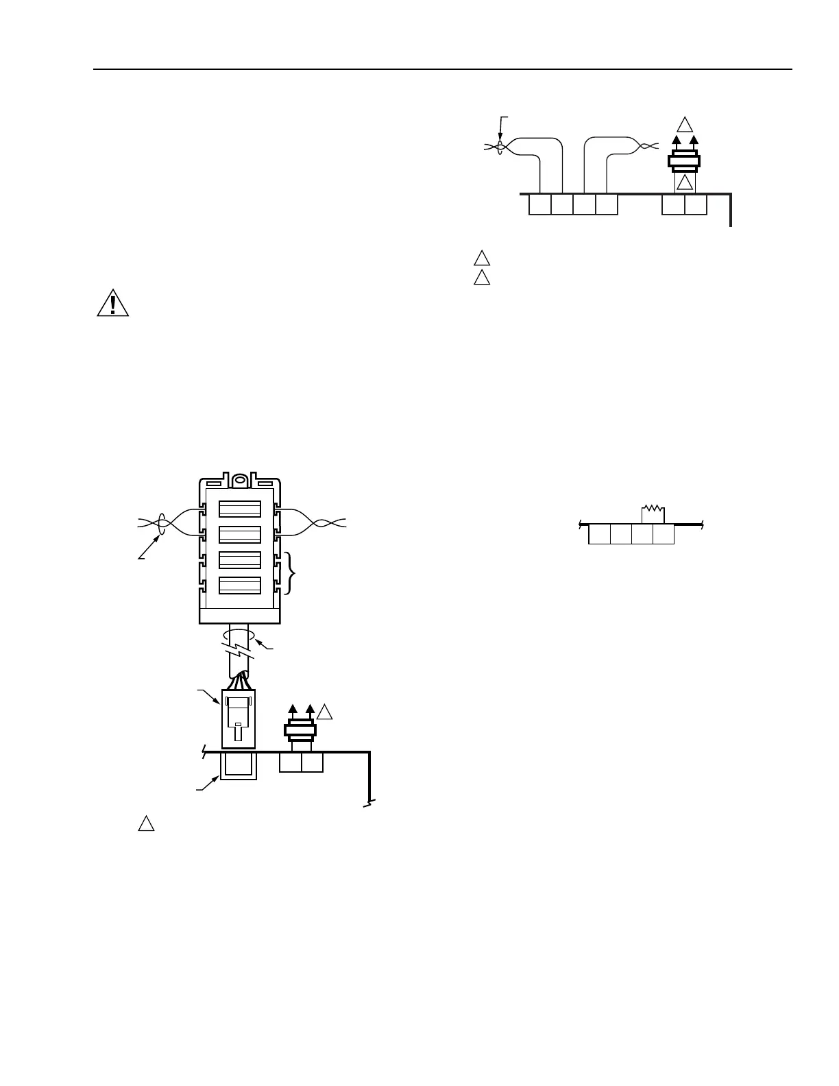
Bus Termination Resistor
Insert a Bus Termination Resistor 14501600-028 on all
C-NAP bus configurations per job drawings.
If the MicroCel is at the end of a main or secondary
trunk, mount the resistor on the terminal strip as shown
in Figure 15.
14501600-028
RESISTOR
T1T2
RED
YELLOW
BLACK
BLUE
RED
YEL
AK3702R
OR AK3744
BUS CABLE
19 20
24V AC
(J11)
J9
24V AC/
C-NAP BUS
THESE
CONNECTIONS
ON THE T-TAP
CABLE ASSEMBLY
ARE NOT USED
AK3326 T-TAP CABLE
ASSEMBLY 6 FT (1.8M)
PLUG
M-CEL
JACK
CLASS II
TRANSFORMER
1
1
PROVIDE DISCONNECT MEANS AS REQUIRED.
C5659
Fig. 13. Installing AK3702R or AK3744 Bus Cable Using
T-Tap Cable and Jack J9 in MicroCel.
MICROCEL
CONTROLLER
17 1815 16
+ +
CNAP
(J7)
C3962
Fig. 15. Bus Termination Resistor Wiring.
Input/Output Boards
Input/output boards (as well as triac terminals on the main
board) are furnished with screw terminal blocks rated for 18
to 24 AWG, solid or stranded wires.
NOTE: Screw terminals are furnished only for inputs or
outputs actually provided on any specific input or
output board. In Figures 15 and 16, for example,
terminals are not furnished at Locations 33, 34, and
35 for a two-relay output board.
Wire as follows:
Strip 3/16-in. (5-mm) insulation from the conductor.
Connect wire to proper screw terminals.
9
95-6083

Related product manuals