EasyManua.ls Logo

Honeywell R841C-E - Optional Specifications; Leadwire Length (Nominal); Case Finish; Conduit Bushing

Honeywell R841C-E
7 pages
Print Icon
To Next Page IconTo Next Page
To Next Page IconTo Next Page
To Previous Page IconTo Previous Page
To Previous Page IconTo Previous Page
Loading...
LEADWIRE LENGTH (NOMINAL):
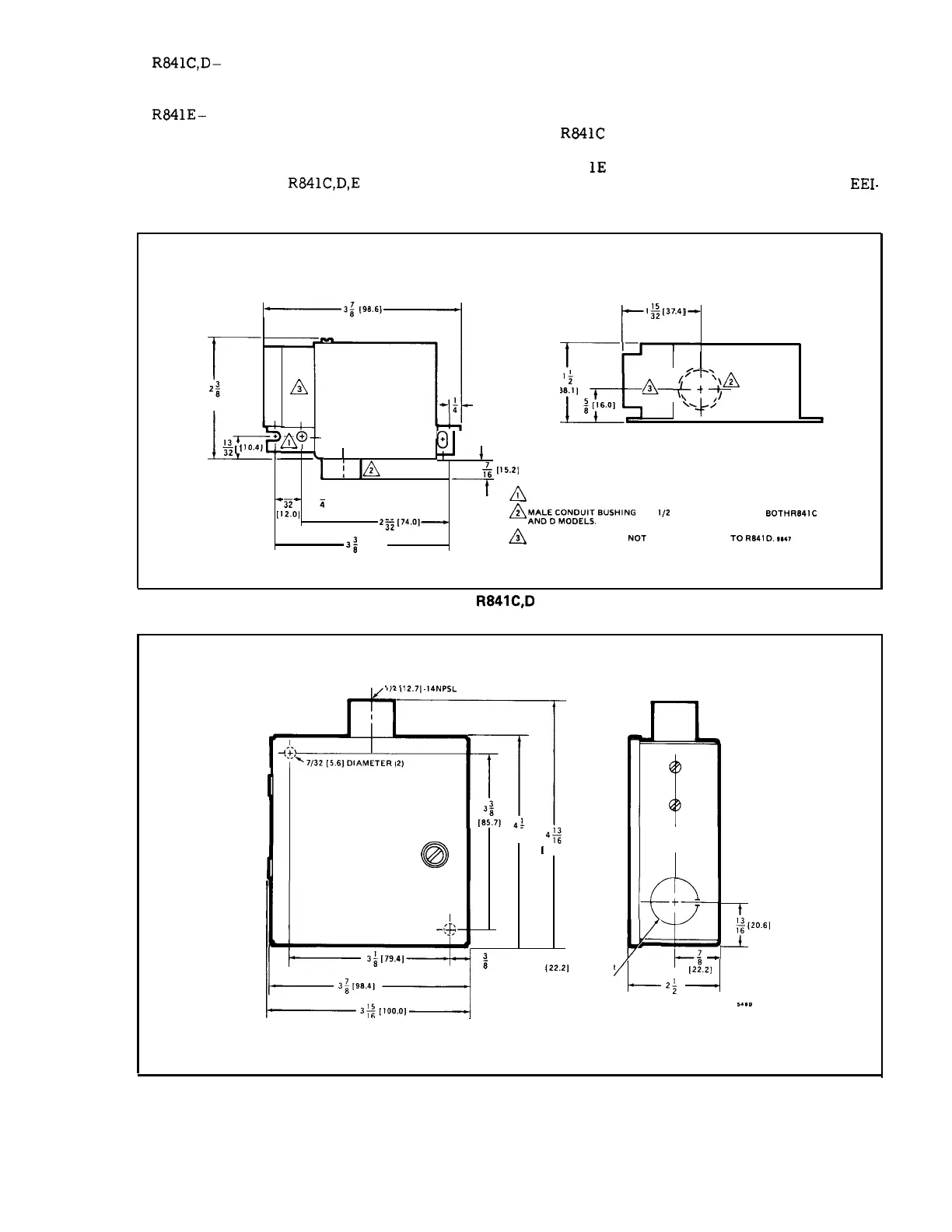
R841C,D–
Line voltage–18 in. [457.2 mm].
Low voltage–7-l/2 in. [ 190.5 mm].
R841E–
Line voltage–8 in. [203.2 mm].
Low voltage–4 in. [ 101.6 mm].
CASE FINISH: Zinc bichromate.
CONDUIT BUSHING:
R841C,D,E
have a 1/2 in. [12.7
7/8 in. [22. 2 mm] knockouts in back and sides of
case for 1/2 in. [ 12.7 mm] conduit.
DIMENSIONS: See Figs. 1 and 2.
OPTIONAL SPECIFICATIONS:
1.
R841C
with special leadwires (277 Vat, 60 Hz
only ).
2. R84
lE
with 10 second minimum timing between
stages on both make and break operation. Meets
EEI-
mm] male conduit bushing; R841 E also has three
NE-MA requirement.
3;
[98.6]
-7
, ,
r
1;[37
.4]
T
~’
2;
A
[38
2
1 ]
A–
(t
-y
[60,4]
*;
[6.4]
I_&
;
[16.0]
!__?
1,
~
“+’
F
,3r-+~@
0+
~
II 0.41
1
1A
&l
15.21
15
3
7A
I MOUNTING HOLE AND TWO MOUNTING SLOTS FOR NO. 8 SCREW.
-Z”
i
[12.01 [19.1]
29
~
~4/&:C:::#fl,6USHlNG
FOR
l,,
INCH KNOCKOUT ON BOTH F(84,C
2s2
[74’01—
3;
[65.8]
~
TRANSFORMER NOT APPLICABLE TO R841D. ,**T
FIG. 1-DIMENSIONS OF
R841C,D
IN in. [mm IN BRACKETS].
112[12.71.14NPSL
4:2)
-
=J
J1~
@
[101.8 I
4;
[
122.7]
b
~
“ ‘
‘G
‘v
+
-(4
:[20.61
3;
[79.41
;
[9.5]
7
—-
718 [22.21 DIAMETER
KNOC
KOUT (3)
<
[2:.2}
3;
[96.4]
2;
[63.5]
3: [100.0]
,...
FIG. 2–DIMENSIONS OF R841E IN in. [mm IN BRACKETS].
60-2004– 1

Related product manuals