EasyManua.ls Logo

HT Neptune - Page 42

Default Icon
46 pages
Print Icon
To Next Page IconTo Next Page
To Next Page IconTo Next Page
To Previous Page IconTo Previous Page
To Previous Page IconTo Previous Page
Loading...
NEPTUNE
EN - 40
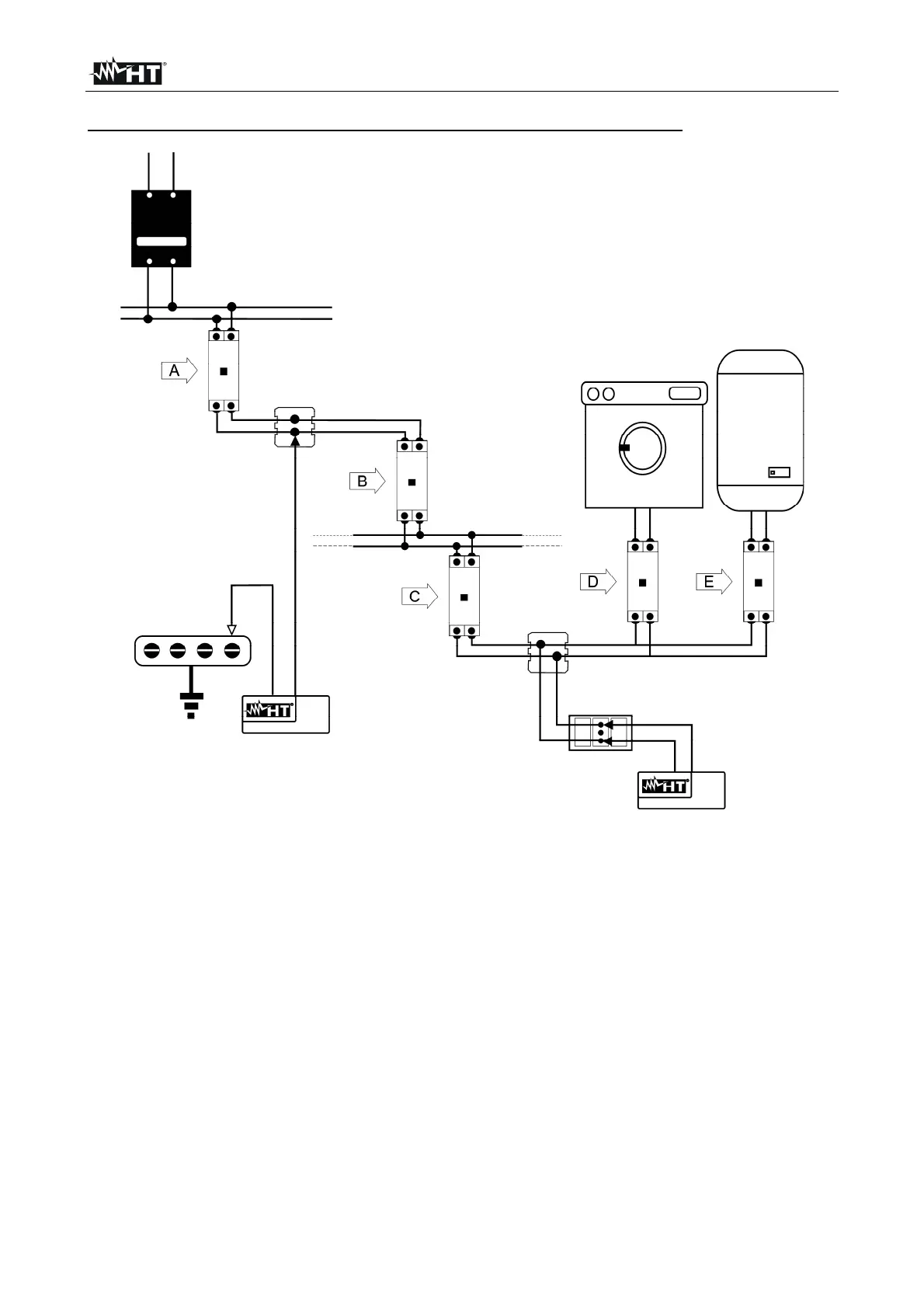
EXAMPLE OF HOW TO MEASURE THE INSULATION OF A SYSTEM
Fig. 45: Example of an electric system
Switches D and E are the switches installed near the load which have the function of
separating the load from the system. Should these switches not be provided, or should
they be single-pole switches, it is necessary to disconnect the users from the system
before performing the insulation resistance test.
An indicative procedure of how to measure the insulation resistance of a system is given in
the table below:

Table of Contents

Related product manuals