EasyManua.ls Logo

HTW VAW 2 - Visão General da Instalação

HTW VAW 2
Print Icon
To Next Page IconTo Next Page
To Next Page IconTo Next Page
To Previous Page IconTo Previous Page
To Previous Page IconTo Previous Page
Loading...
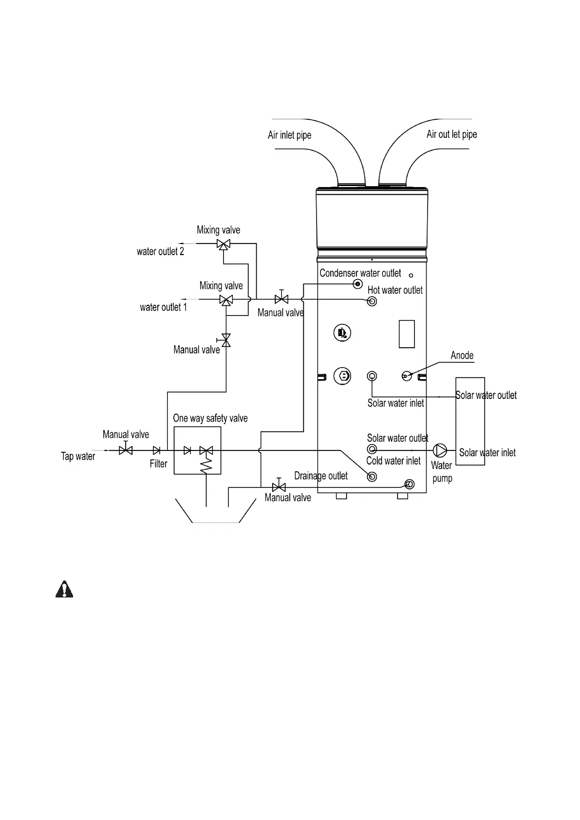
Visão general da instalação
Nota: bobina solar do caminhão de calor e opcional.
Atenção:
- La vanne PT doit être installée pour relâcher la pression, Sinon, elle pourrait causer
des dommages à l'appareil, voire blesser des personnes.
- A válvula de segurança tem de ser instalado. Se não, ele pode causar danos à unidade, ou
mesmo prejudicar as pessoas. O ponto de ajuste da válvula de segurança é de 0,7 MPa.
Para o lugar de instalação , por favor consulte a ligação do gasoduto esboço.
- O tubo de drenagem de água condensada deve ser instalado continuamente para baixo e
em um ambiente sem congelamento.
162

Table of Contents