EasyManua.ls Logo

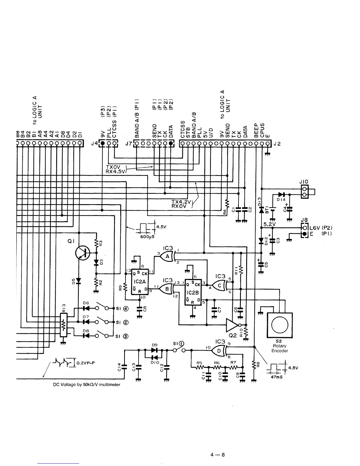
Icom IC-3200A - Tone Encoder Operation

Icom IC-3200A
91 pages
To Next Page IconTo Next Page
To Next Page IconTo Next Page
To Previous Page IconTo Previous Page
To Previous Page IconTo Previous Page
Loading...
UNIT
DC Voltage by SOkQA/ multimeter
4
8

Other manuals for Icom IC-3200A

Related product manuals