EasyManua.ls Logo

ICP *9MPT050F12 - Wiring Diagram

ICP *9MPT050F12
63 pages
Print Icon
To Next Page IconTo Next Page
To Next Page IconTo Next Page
To Previous Page IconTo Previous Page
To Previous Page IconTo Previous Page
Loading...
52
440 01 2021 01
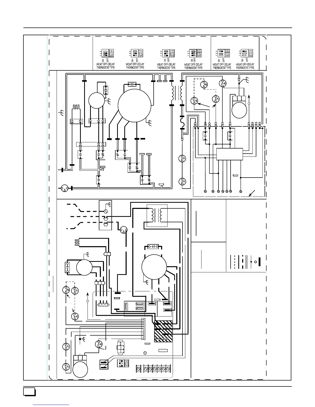
13 . Wiring Diagram
330710-101 REV. B
NEUTRAL
INTERLOCK
SWITCH
TO 115VAC
FIELD DISCONNECT
EQUIPMENT
GROUND
N
N
N
N
N
N
3
2
1
N
HUM
HOT
IGNITION RELAY
P2
LOW/HIGH
INDUCER
RELAY
INDUCER
RELAY
LOW/HIGH
BLOWER
RELAY
HEAT/COOL
RELAY
M1
LO (R)
HEAT L
HEAT H
MLO (BL)
MHI (O)
HI (BK)
COOL
M2
PSC
BLOWER
MOTOR
BLOWER
RELAY
EAC
CONT FAN
DC MTR
XFMR
115VAC
TRANSFORMER
CAPACITOR
CAPACITOR
(SOME MODELS)
INDUCER
MOTOR
LO
HI
P5
2
1
3
P4
1
2
IGNITER
P1-5
P1-1
P1-11
NOTE #8
P1-9
P1-10
24VAC
24VAC
COM
LOW PRESSURE
SWITCH
LP PRESS SW.
(WHEN USED)
BVSS
(FIELD
INSTALLED)
HIGH
PRESS.
SWITCH
P1-3
GAS VALVE
RELAY
P1-8
NOTE #3
SENSOR
P1-12
P1-4
P1-2
P1-6
PR
INTED
CIRC
UIT
BOARD
N
O
T
E #5
DEHUM
MAIN
LIMIT
P1-7
FUSE 5A
NOTE #6
HIGH PRESS.
SW. RELAY
COOL ON DELAY: 5 SEC
COOL OFF DELAY: 90 SEC
FURNACE CONTROL SW1 HEAT OFF DELAY
SW1-1, SW1-2
CONNECTION DIAGRAM
LADDER DIAGRAM
WARNING: ELECTRICAL SHOCK HAZARD
DISCONNECT BEFORE SERVICING
TRANSFORMER
3
2
1
2
1
BR
P5
NOTE #3
P1
115VAC
24VAC
NOTE #12
P2
1
DIAGNOS TIC
LE D
COLOR CODE
BLACK
BLUE
BROWN
GRAY
GREEN/YELLOW
ORANGE
RED
WHITE
YELLOW
SPEED
TAP CODE
BLACK HI
ORANGE MHI
BLUE MLO
RED LO
NOTE:
1. If any of the original equipment wire is replaced use wire rated 105º C.
2. Use only copper wire between the disconnect switch and the furnace
junction box.
3. This wire must be connected to furnace sheet metal for control to
prove flame.
4. Symbols are electrical representation only.
5. Solid lines inside circuit board are printed circuit board traces and are
not depicted as shown in the legend.
6. Replace only with a 5 amp fuse.
7. Blower motor speed selections are for average conditions, see
installation instructions for details on optimum speed selection.
8. Factory connected when LP Pressure Switch and BVSS (Chimney
Adapter Accessory Kit) are not installed.
9. Blower off-delay, gas heating selections are (60, 100, 140, and 180)
seconds, cooling or heat pump 90 seconds.
10. Ignition lockout will occur after four consecutive unsuccessful trials for
ignition. Control will auto-reset after three hours.
11. Blower motor and inducer motor contain internal auto-reset thermal
overload switches.
12. Flame sensor: 0.7 µA D.C. minimum, 2.0 - 4.0 µA nominal.
BK
BL
BR
GY
GRN/Y
O
R
W
Y
LOW VOLTAGE FACTOR Y
LOW VOLTAGE FIELD
LINE VOLTAGE FACTORY
LINE VOLTAGE FIELD
CONDUCTOR ON CONTROL
JUNCTION
UNMAR KE D TE R MINAL
CONTROL TERMINAL
140 S E C .
60 S E C .
100 S E C .
180 S E C .
1 S TAG E
2 S TAG E
HIGH STAGE
HEAT ON DELAY 30 SEC.
LOW STAGE
HEAT ON DELAY 45 SEC.
GY
BR
GRN/Y
R
ROLLOUT SWITCH 1 TO 2
IN SERIES DEPENDING
ON MODEL
MAIN LIMIT
R
R
BVSS
(WHE N US E D)
SENSOR
LOW
PRESSURE
SWITCH
LP PR E S S UR E S WITCH
(LP MODE LS ONLY)
NOTE #8
O
Y
W
GRN/Y
CAPACITOR
(S OME MODE LS )
INDUC E R
MOTOR
COPPER CONDUCTORS
ONLY
HOT
NE UTR AL
GND
JUNCTION
BOX
INTE R LOC K
SWITCH
W
BK
COM
LO
HI
W
W
BK
BK
R
BK
P4
HS I
LO
HI
1
R
IGNITE R
XFMR
DCMTR
HUM
CONT
FAN
EAC
COOL
M2
M1
LO
HE AT
HI
HE AT
5-AMP
NE UTR ALS
DE HUM
CAPACITOR
GRN/Y
BR
BR
PSC
BLOWER
MOTOR
O
BK
R
W
W
BL
W
R
VS
P3
R
CW2
W1 GYHUM
1
2 3
ON
OFF
HE AT OF F-DELAY
THERMOSTAT TYPE
BL
L1
BL
CPU
1
2
3
4
56
24VAC
COM
L1
(OPT)
R
W1
W2
Y
G
HUM
24 VAC
C
CONTROL
BOARD
THERMOSTAT TYPE
SW1-3
ROLLOUT SWITCH 1 TO 3
IN S E R IE S DE P E NDING
ON MODEL
BK
BK
BK
W
EAC + HUM 1.0A MAX
COMBINED
SW1
SW1
SW1
SW1
SW1
SW1
SW1
NOTE #12
R E D BLUE
GAS
VALVE
MV
HI
C
NOTE #2
GAS
VALVE
MV
HI
C
1
P6
P6
HIGH
PRESS.
SWITCH
24 VAC

Related product manuals