EasyManua.ls Logo

ICP PAF354000K00A1 - Wiring Diagrams; 2 to 3-1;2 Ton Wiring Diagram

ICP PAF354000K00A1
13 pages
Print Icon
To Next Page IconTo Next Page
To Next Page IconTo Next Page
To Previous Page IconTo Previous Page
To Previous Page IconTo Previous Page
Loading...
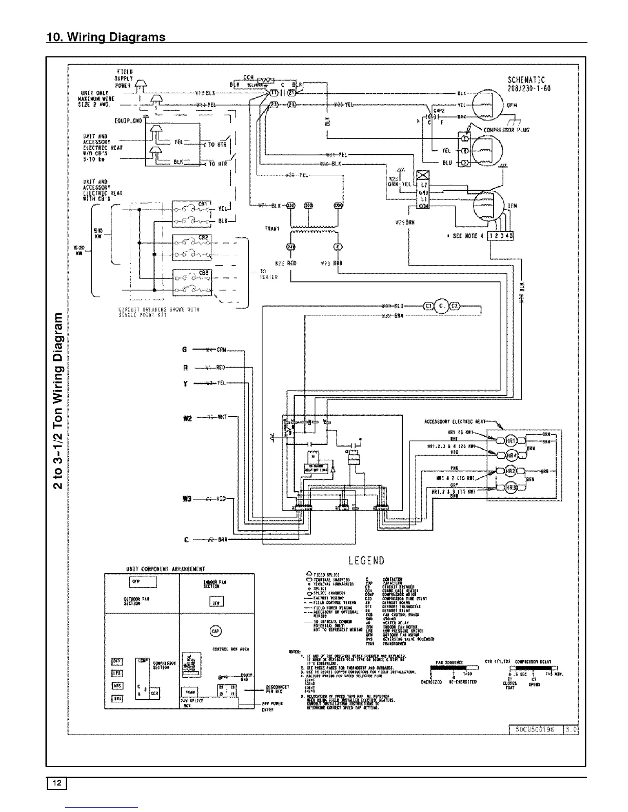
10. Wiring Diagrams
E
Ol
li
O_
ol
f_
O'i
,n
li
,m
C_l
!
cO
0
C_l
Fl_t 0
_ _I_! ¸ K_L
O _N_ 7
ii
UNIT CO_ON_NT _kNC_E_EXT
®
I i
m
II ? I :_.......
II | l ] II _,,,,,a,,,i__
!! !_ ; .... ] ........ , .l{t%_ l{,l
Ill lll,ltt _lil_l_ll_ Illtl
Ifllll
{ 5_}6 589i_8 !3 0

Related product manuals