EasyManua.ls Logo

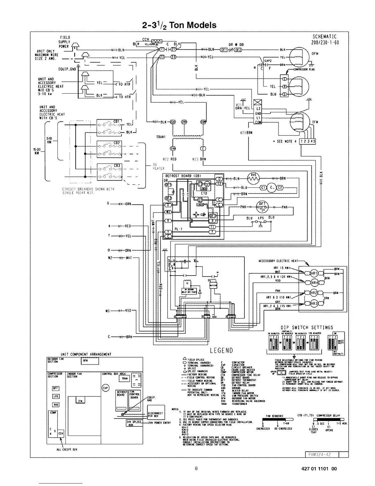
ICP PHM354K00A1 - Electrical Schematics and Diagrams; 2-31;2 Ton Model Schematic; Unit Component Arrangement; DIP Switch Settings

ICP PHM354K00A1
14 pages
Print Icon
To Next Page IconTo Next Page
To Next Page IconTo Next Page
To Previous Page IconTo Previous Page
To Previous Page IconTo Previous Page
Loading...
2-31/2 Ton Models
FIELD SCHEMATIC
SUPPLY CCH
POWER /"--X ,, v BL_LNr_ DR @ DB _08/230"1"G0
MAXIMUM WIRE I F-_ OPM
size2,,G.--'-_ W,4TEL F/m--_ ,,.vTEL . ,.4-_1
L i n Iv/ '= ,$'_--M._
EOUIP.GNoT I ] f] I _ .] Cl r ................cc,,_',Es_PEu_
.,,AM y . I Illl , II
ccEsso iii-_ I_1 EL-T----k7%MTRll IIII I I I--I/ I \
ELECTRIC MEAT I m V ' ] III ] I L_ YEL _ }
w_oce's I _ / _ I]l ' W3YEL ] L I -I\ [ ]
'15-20 -- -
KW-- -- -
',-- I I -- __ -- WE_ REO W23 BRN _ "]
Y -i-.._V-.3_ y ELi
_|DOOR FAN
SECII_
C_PEES$_
SECTION
r_
1_
r_
COMP
0 ---ItR--ORM--
W2--"_ WHTi
W3_VIO--
C -----_--."BRN
UNIT COMPONENT ARRANGEMENT
R
m
I#_ FAN
SECT]_
I,,,I
80A!{O COIITROL
80ARO
ALL EXCEPT 024
LEGEND
EOUiP,
/G.O
iE4V P_ER ENTRY
flEtO SPLICE
0 IE_#_ €WAR'E01 C C_T_T_
o I(RWINkL {UNNkR_ED) C(AP8 CAP_iTO_
CI_Bi! 6_EA_ER
o SPLICE ¢CH CRkW_CAS£ H£AIER
OSPLICE _KEO} CO_P CO_ESSO_ _OTO_
i_CIORT |l_leG C_O CO_PRES_ _l_ _LAT
-- -FIEL_ C_T_ WIRl_ _ OEf_t _ARO
--_ tlEtO _R WIRl_ _T OEt_T I_{_TAT
l_l_ tC8 Fk_ CO_I_ _OARO
6WO G_#O
i TO I#OICATE COW_O_ _ HEATE__ELAY
_IEWIIAL _: I_# l#O00_ fAN V_IOR
_OT TO_[P_ESE_I I_I_ tPS LOI PRESSER{S|IICH
_VS REV[_SI_ WLV[ _E_ID
IRAW IRA#SrO_R
ACC[SSSORY [LrCtRIC HEAI------'_{W_
WHT _8N#i
HRI,_.3 _ _ (2O KW_ _RN
VIO
PN_ _BR_ i
HR1 _ _ _I0 KWl/ BRN
6RY _
DIP SWITCH SETTINGS
_lll(m
CtO (Tl,t2) COMPRESSOROELAY
CI Cl
CLOSES OPENS
_SAT
Pl_q324 42
8 427 01 1101 O0

Related product manuals