EasyManua.ls Logo

Immergas EOLO Mini - Dimensions and connections; EOLO Mini 24 kW Special; EOLO Mini 28 kW Special

Immergas EOLO Mini
31 pages
Print Icon
To Next Page IconTo Next Page
To Next Page IconTo Next Page
To Previous Page IconTo Previous Page
To Previous Page IconTo Previous Page
Loading...
Technical documentation
Technical documentation
STEME ed 07/03
4
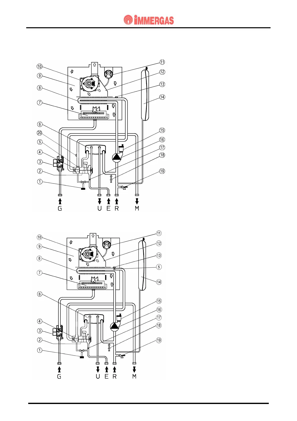
EOLO MINI
HYDRAULIC CIRCUIT
(until serial number 2238340)
(from serial number 2238341)
1 - System filling valve
2 - Hot water flow micro switch
3 - Gas valve
4 - 3-way hydraulic valve
5 - Adjustment and limit NTC sensor
6 - D.h.w exchanger
7 - Burner
8 - Primary exchanger
9 - Sealed room
10 - Fan
11 - Flue safety pressure switch
12 - Flue hood
13 - Overheating safety thermostat (TS1)
14 - Expansion vessel
15 - Automatic air vent valve
16 - Circulating pump
17 - Flow limiting device
18 - System drain valve
19 - 3-bar safety valve
20 - Overheat safety thermostat (TS2)
(fitted until serial number 2238340)
G - Gas supply
U - Hot water outlet
E - Hot water inlet
R - System return
M - System delivery
.

Other manuals for Immergas EOLO Mini

Related product manuals