EasyManua.ls Logo

Intek M-790 plus - Block Diagrams

Intek M-790 plus
40 pages
Print Icon
To Next Page IconTo Next Page
To Next Page IconTo Next Page
To Previous Page IconTo Previous Page
To Previous Page IconTo Previous Page
Loading...
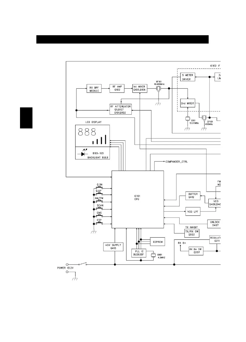
Block Diagram
- 34 -
Italiano

Related product manuals