EasyManua.ls Logo

INVT GD200-090G/110P-4 - Page 153

INVT GD200-090G/110P-4
266 pages
To Next Page IconTo Next Page
To Next Page IconTo Next Page
To Previous Page IconTo Previous Page
To Previous Page IconTo Previous Page
Loading...
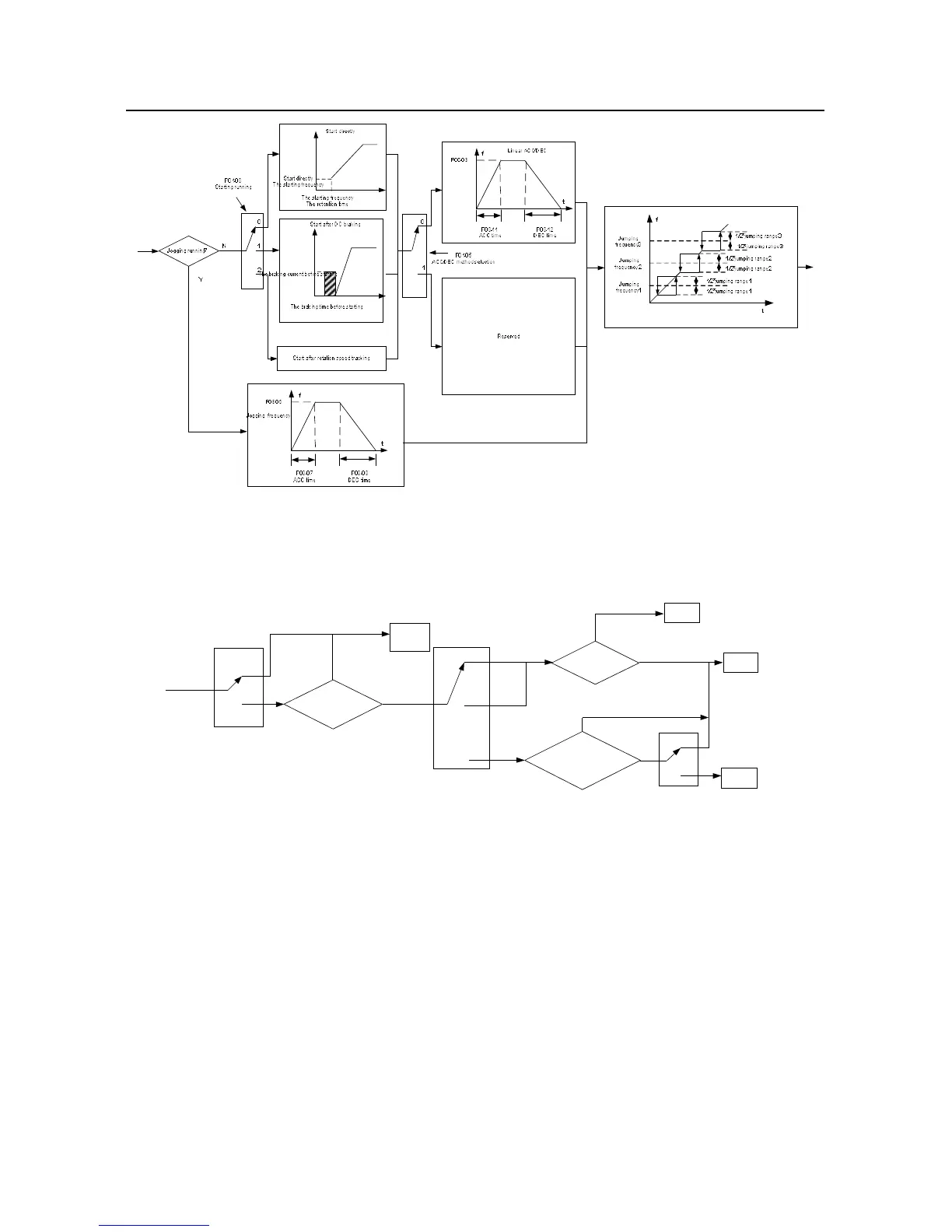
Goodrive200 inverters Basic operation instruction
152
A
C
C
D
E
C
A
C
C
D
E
C
2. The starting logic figure of starting after the restarting function becomes valid during the normal
powering on
Stand
by
Running state
before power off
0
1
P01.21
Waiting time>P01.22
0
1
2
Stop
Run
0
1
P01.18
N
Y
Restart
after
power off
Run
Stop
FWD/REV
Operation command is
valid or not
N
Run
Y
P00.01
Keypad
Communication
Terminal
s
3. The starting logic figure of starting after the automatic fault reset

Table of Contents

Related product manuals