EasyManua.ls Logo

iPower SUA10000EC - Warranty Exclusions and Limitations; Merchandise Return Guidelines

iPower SUA10000EC
112 pages
Print Icon
To Next Page IconTo Next Page
To Next Page IconTo Next Page
To Previous Page IconTo Previous Page
To Previous Page IconTo Previous Page
Loading...
Page 27
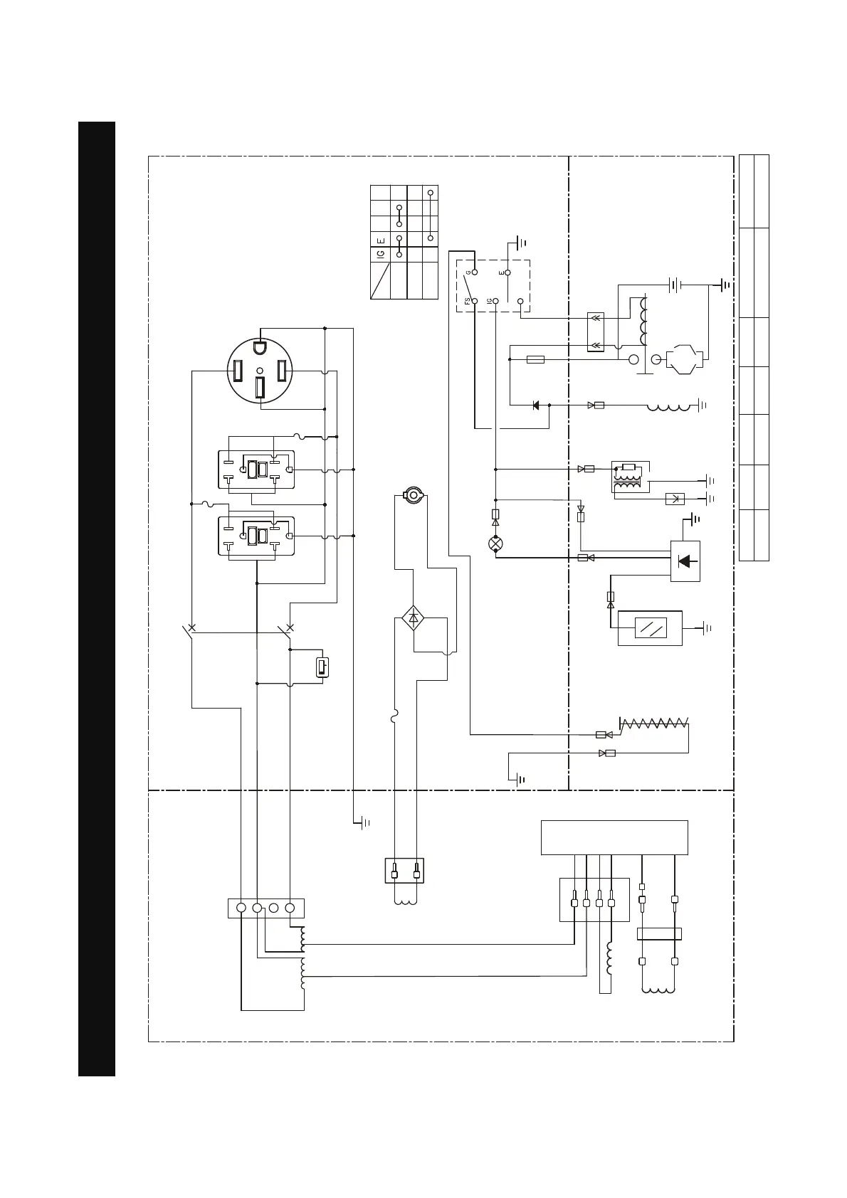
Circuit Diagram
CIRCUIT DIAGRAM
Grounding system(AC): Neutral Bonded To Frame
Model:SUA10000EC
B:BLACK
Br:BROWN
G:GREEN
Gy:GRAY
L:BLUE
O:ORANGE
R:RED
W:WHITE
Y:YELLOW
P:PINK
B/W:BLACK/WHITE
Y/G:YELLOW/GREEN
R/W:RED/WHITE
Grounding system(DC): System Floating
+
R
V
A
6WDUWHUPRWRU
%DWWHU\
$
0.0
hours 1/10
$
<*
12V
$
2))
21
FS G
67$57
ST
ST
$
)XHOFXW
VROHQRLG
/
9'&$
/
/RZRLO
VKXWGRZQ
VZLWFK
6SDUN
SOXJ
/RZRLO
LQGLFDWRU/('
/RZRLO
VKXWGRZPPRGXOH
CONTROL PANEL
ENGINE
ALTERNATOR
([FLWDWLRQFRLO
5RWRU
6WDWRUFRLO
8QLWVZLWFK
5
%
$
5*)&,
$
5
+RXUPHWHU
:
%
%
)XVH$
'&6RFNHW
5HFWLILHU
8QLWVZLWFK
5
%
5
2
2
<
<
%
*
%U
%U
:
:
:
%:
%
%
%
%
%
%
%
%
<*
:
<*
:
:
2
2
,JQLWLRQ
FRLO
:
*
/
/
5
:
:
*
:
:
<*
<*
<*
%
%
:
%U
%
%
%
$
5*)&,
9'&FRLO
%DWWHU\FKDUJLQJ
FRLO

Table of Contents

Other manuals for iPower SUA10000EC

Related product manuals