EasyManua.ls Logo

iPower SUA10000EC - Diagrama de Circuitos

iPower SUA10000EC
112 pages
Print Icon
To Next Page IconTo Next Page
To Next Page IconTo Next Page
To Previous Page IconTo Previous Page
To Previous Page IconTo Previous Page
Loading...
Página 30
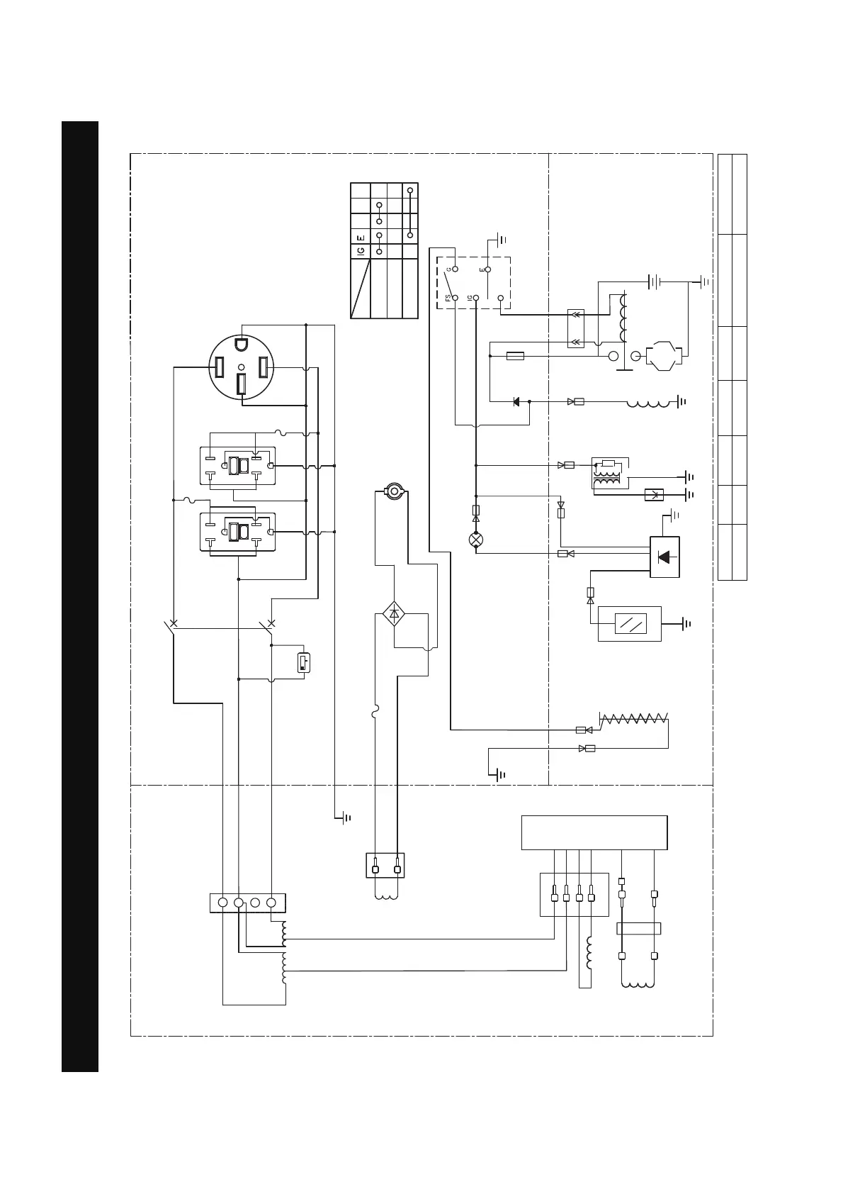
Diagrama de Circuitos
Diagrama de Circuitos
Modelo: SUA10000EC
Sistema de puesta a tierra(AC):Flotación del Sistema
R
V
A
$
0.0
hours 1/10
$
<*
$
ST
$
/
/
5
%
$
5*)&,
$
5
:
%
%
5
%
5
2
2
<
<
%
*
%U
%U
:
:
:
%:
%
%
%
%
%
%
%
%
<*
:
<*
:
:
2
2
:
*
/
/
5
:
:
*
:
:
<*
<*
<*
%
%
:
%U
%
%
%
$
5*)&,
FS G ST
6ROHQRLGHGHFRUWH
GHFRPEXVWLEOH
9'&$
,QGLFDGRU
QLYHOEDMR
DFHLWH/('
PANEL DE CONTROL
MOTOR
ALTERNADOR
%RELQDGH
H[FLWDFLqQ
5RWRU
%RELQDGHO
HVWDWRU
7RPD'&5HFWLILFDGRU
FRQWDGRUGHKRUDV
%RELQDGH9'&
,QWHUUXSWRU
GHDSDJDGR
SRUEDMR
QLYHOGH
DFHLWH
%XMoD
%RELQDGH
HQFHQGLGR
%RELQDGHFDUJD
GHEDWHUoD
%DWHUoD
)XVLEOH$
,QWHUUXSWRUGHODXQLGDG
0RWRUGH
DUUDQTXH
0qGXORGHDSDJDGR
SRUEDMRQLYHOGH
DFHLWH
,QWHUUXSWRUGHODXQLGDG
(1&(1','2
$3$*$'2
$55$1&$5
B:NEGRO
Br:MARRÓN
G:VERDE
Gy:GRIS
L:AZUL
O:NARANJA
R:ROSA
W:MBLANCO
Y:AMARILLO
P:ROSA
B/W:NEGRO/BLANCO
Y/G:AMARILLO/VERDE
R/W:ROJO/BLANCO
Sistema de puesta a tierra(AC):Neutro Unido al Bastidor

Table of Contents

Other manuals for iPower SUA10000EC

Related product manuals