EasyManua.ls Logo

JVC RX-5022VSL

JVC RX-5022VSL
57 pages
To Next Page IconTo Next Page
To Next Page IconTo Next Page
To Previous Page IconTo Previous Page
To Previous Page IconTo Previous Page
Loading...
RX-5020VBK/RX-5022VSL
HAB C DE FG
1
2
3
4
5
2-8
RX-5020VBK/RX-5022VSL
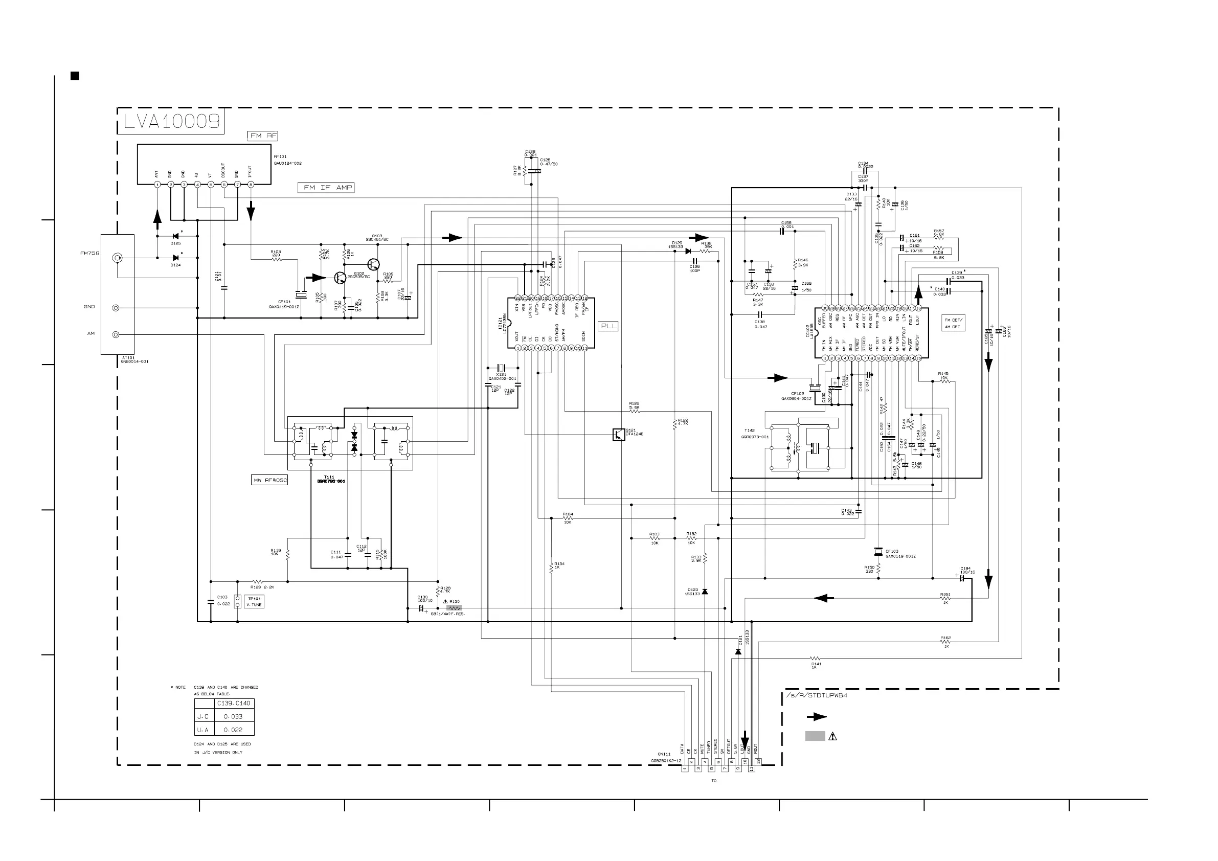
FM/TUNER Signal
SHEET 7/7
Parts are safety assurance parts.
When replacing those parts make
sure to use the specified one.
Tuner section
To sheet 4/7 B-5
CN411

Other manuals for JVC RX-5022VSL

Related product manuals