EasyManua.ls Logo

Keston C36 Combi - Functional Flow Wiring Diagram

Default Icon
54 pages
Print Icon
To Next Page IconTo Next Page
To Next Page IconTo Next Page
To Previous Page IconTo Previous Page
To Previous Page IconTo Previous Page
Loading...
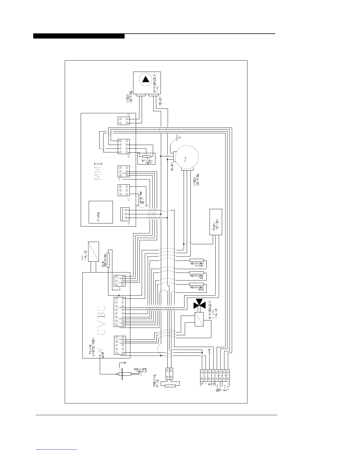
6.4 FUNCTIONAL FLOW WIRING DIAGRAM
WD388/0/2004 Chapter 6 : Fault Finding The Keston C36 & C36P Combi Boilers
Installation & Servicing Instructions Page : 28

Related product manuals