EasyManua.ls Logo

Kohler 5EFKOD - Page 102

Kohler 5EFKOD
120 pages
To Next Page IconTo Next Page
To Next Page IconTo Next Page
To Previous Page IconTo Previous Page
To Previous Page IconTo Previous Page
Loading...
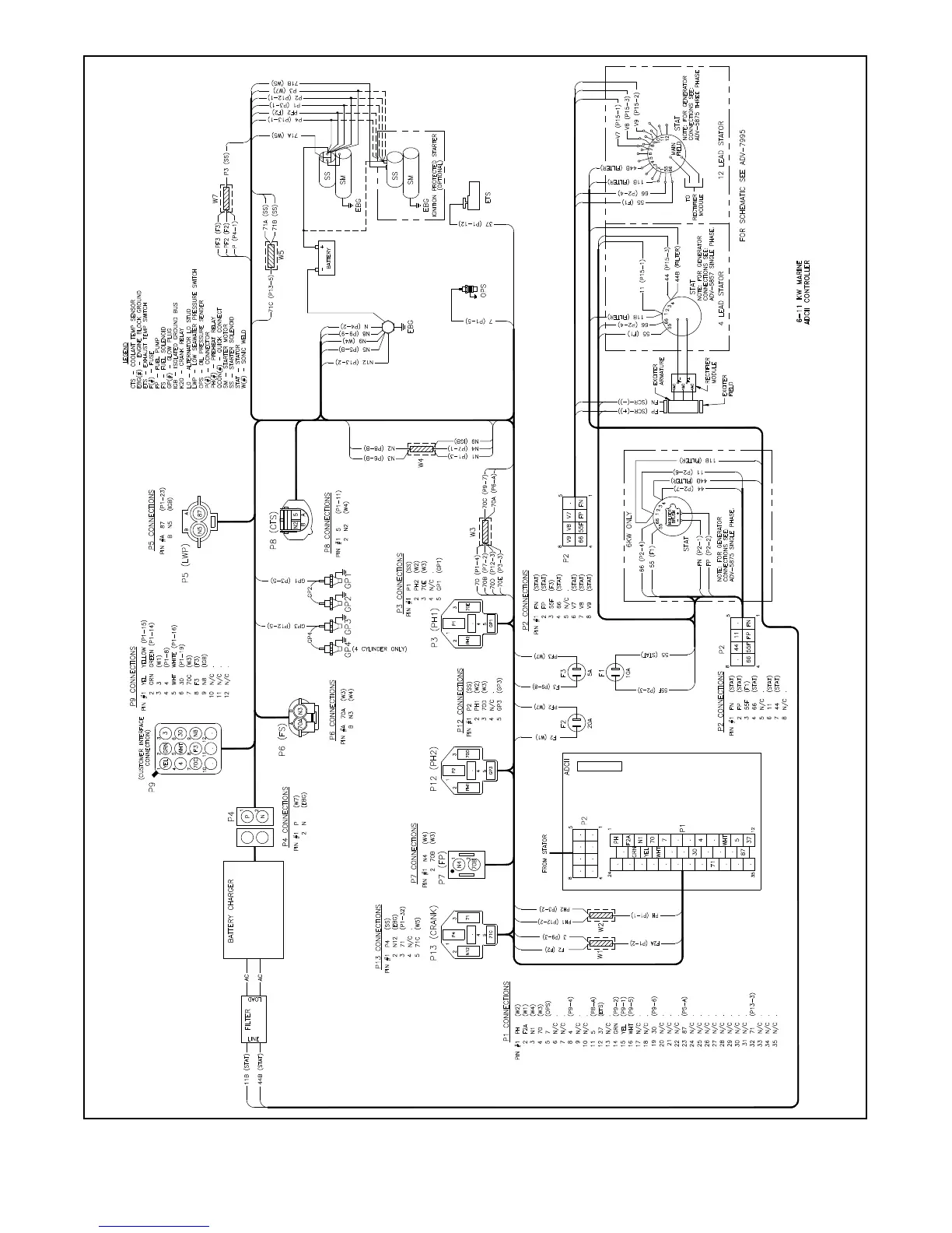
TP-6774 2/14a102 Section 10 Wiring Diagrams
GM79008-C
Figure 10-3 Wiring Diagram, Point-to-Point

Table of Contents

Other manuals for Kohler 5EFKOD

Related product manuals