EasyManua.ls Logo

KYOWA WGI-400A-00 - Connecting Control Input Terminal; Connecting Control Output Terminal; Connecting Analog Output Terminal; Connecting BCD Output

Default Icon
36 pages
Print Icon
To Next Page IconTo Next Page
To Next Page IconTo Next Page
To Previous Page IconTo Previous Page
To Previous Page IconTo Previous Page
Loading...
10
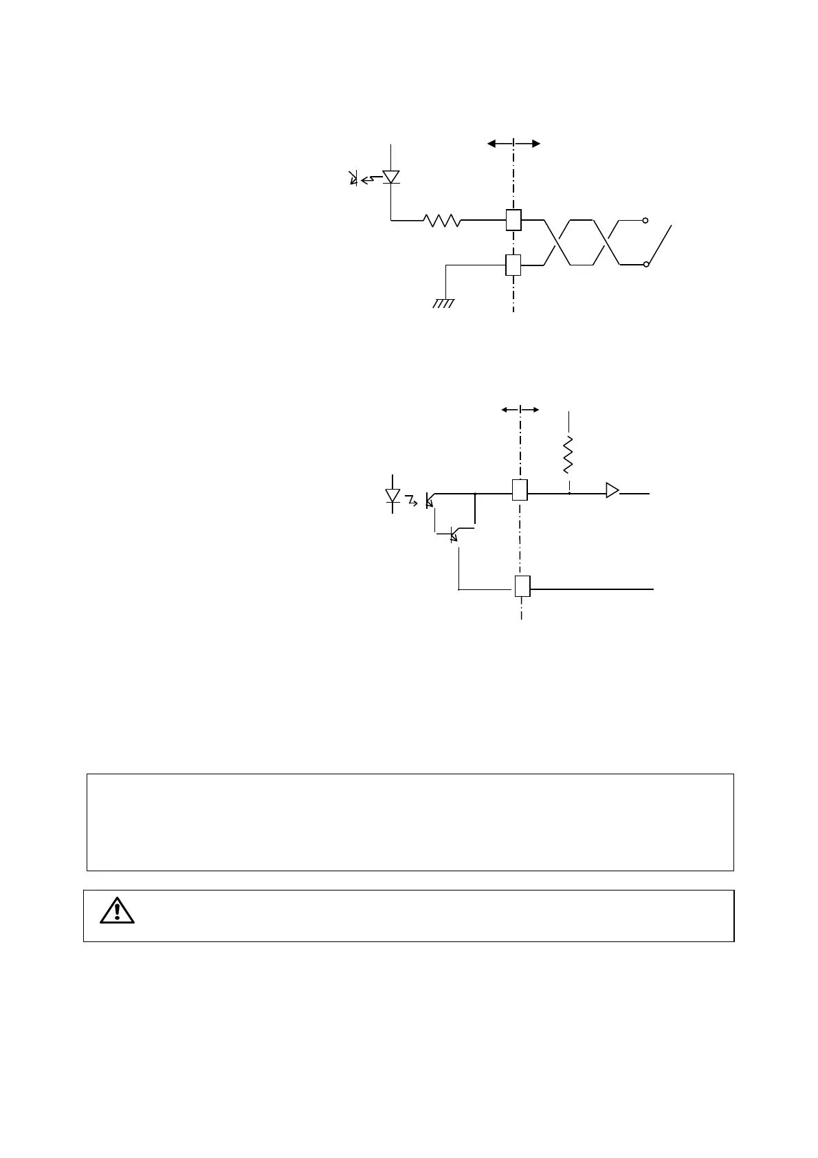
2-2-4 Connecting Control Input Terminal
Connection of control input terminal (INPUT)
is described in the following.
COM: Common
1: Digital command
2: Level test command
3: Pattern select command 1
4: Pattern select command 2
When using the external switch, connect as shown in
the right figure. In addition, connect the open
collector in the same manner.
2-2-5 Connecting Control Output Terminal
Connection of control output terminal (OUTPUT)
is described in the following.
COM: Common
1: High limit output (HIGH)
2: OK output (OK)
3: Low limit output (LOW)
• Connect by referring to the right figure.
2-2-6 Connecting Analog Output Terminal
Connection of analog output terminal (ANALOG
OUTPUT) is described in the following.
COM: Common
V: Voltage output terminal (±10 V)
I: Current output terminal (4 to 20 mA)
Always set the current output to load resistance 500 Ω or less and voltage output to 2 kΩ or more.
Reference: Countermeasures against noise for control input/output and analog output terminals
• For more than 1-m long wiring, use twisted cable.
• For more than 3-m long wiring, use 2-conductor shield cable and connect the shield cable to the
ground terminal.
Note: Control input/output and analog output terminals has a tightening torque of 0.5 Nm or
less.
2-2-7 Connecting BCD Output
For connection of BDC output, see the WGI-400A Instruction Manual for Optional Functions.
2-2-8 Connecting RS Output
For connection of RS output, see the WGI-400A Instruction Manual for Optional Functions.
Input Connection Diagram
External
Interna
l
12V
Switch or open collector
2.4 KΩ
1 t
o
5
mA
Out
p
ut Connection Dia
g
ra
m
30 Vmax
COM
External
Internal
10KΩ

Other manuals for KYOWA WGI-400A-00

Related product manuals