EasyManua.ls Logo

Lennox GWB84-060E

Lennox GWB84-060E
40 pages
To Next Page IconTo Next Page
To Next Page IconTo Next Page
To Previous Page IconTo Previous Page
To Previous Page IconTo Previous Page
Loading...
12
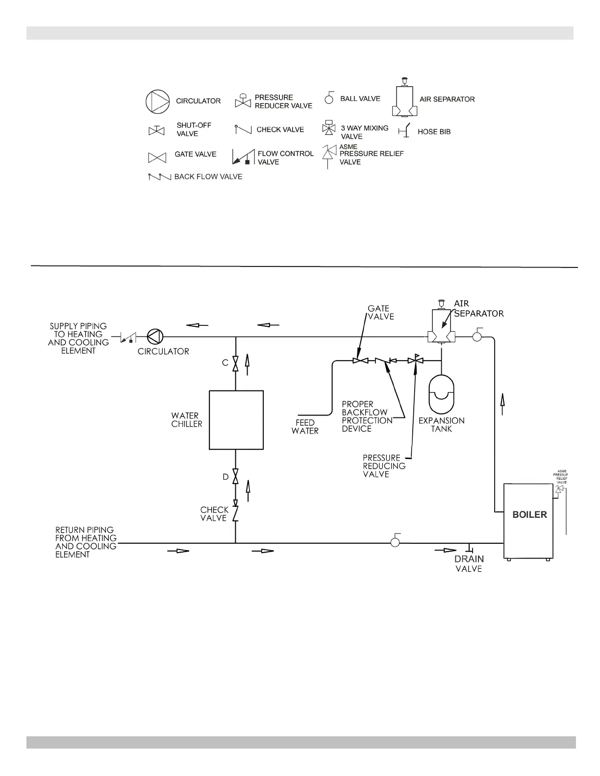
4 - CONNECTING SUPPLY AND RETURN PIPING

acceptable practice.
BACK FLOW VALVE
PIPING LEGEND:
Figure 4-2 -
Circulators Mounted on Supply System, Boiler Used In Conguration with Chiller
System. See Special Conditions, Below
DRAIN
PN 240012889 Rev. A [07/31/2020]

Related product manuals