EasyManua.ls Logo

Lennox GWB84-060E

Lennox GWB84-060E
40 pages
To Next Page IconTo Next Page
To Next Page IconTo Next Page
To Previous Page IconTo Previous Page
To Previous Page IconTo Previous Page
Loading...
16
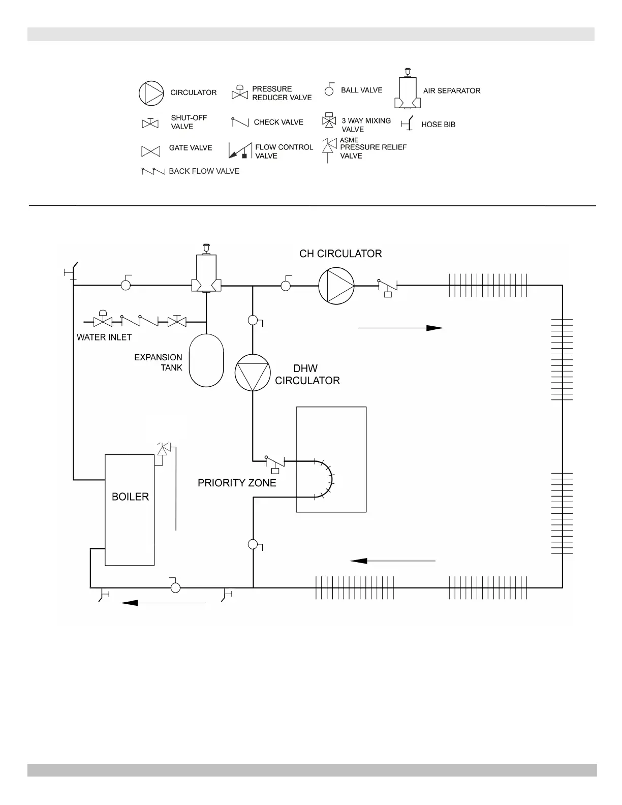
4 - CONNECTING SUPPLY AND RETURN PIPING
Figure 4-6 - Single Zone System With DHW Priority
BACK FLOW VALVE
PIPING LEGEND:



Back Flow
Valve
Drain
Valve
Purge
Valve
PN 240012889 Rev. A [07/31/2020]

Related product manuals