EasyManua.ls Logo

Lennox LGH102H - Staged Supply Air, Belt Drive Blower

Lennox LGH102H
92 pages
Print Icon
To Next Page IconTo Next Page
To Next Page IconTo Next Page
To Previous Page IconTo Previous Page
To Previous Page IconTo Previous Page
Loading...
Page 76
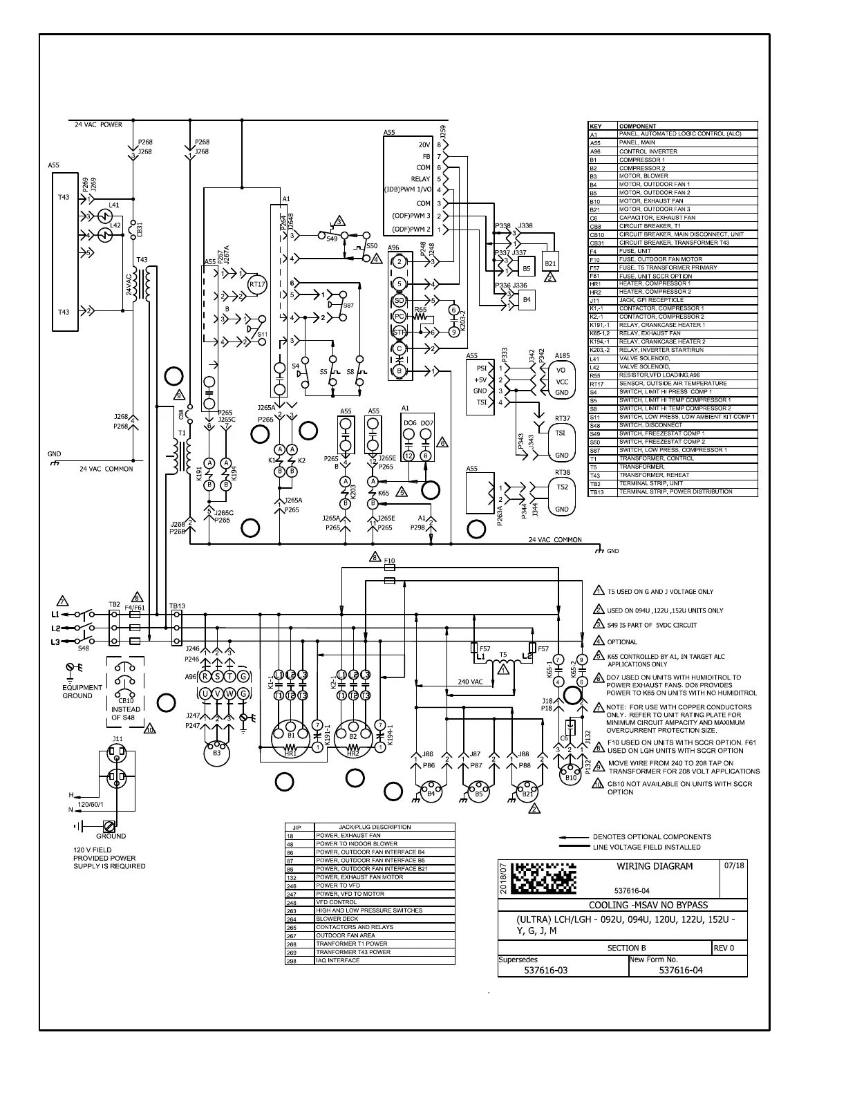
LGH092/152U STAGED SUPPLY AIR, NO BYPASS, BELT DRIVE BLOWER
1
3
4
5
6
8
9
10
11
13
14

Other manuals for Lennox LGH102H

Related product manuals