EasyManua.ls Logo

Lennox LGH102H

Lennox LGH102H
92 pages
To Next Page IconTo Next Page
To Next Page IconTo Next Page
To Previous Page IconTo Previous Page
To Previous Page IconTo Previous Page
Loading...
Page 78
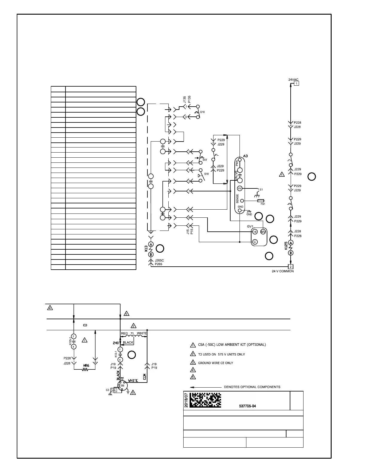
GAS HEAT FOR LGH092/150 UNITS
2
3
7
8
5
10
12
13
12
New Form No.
Supersedes
WIRING DIAGRAM
GAS HEAT, 130, 180 AND 240
07/18
HEATING
SECTION A REV. 0
537705-03
537705-04
KEY DESCRIPTION
A3
CONTROL, BURNER 1
A55
CONTROL, MAIN BOARD LENNOX
B6 MOTOR COMBUSTION AIR BLOWER
C3
CAPACITOR, COMB AIR BLOWER 1
E1 SPARK
FS1 SENSOR FLAME
GV1 VALVE GAS 1
HR6
HEATER, 50C LOW AMBIENT KIT
J15
JACK, BURNER 1
J19
JACK, COMBUSTION AIR BLOWER 1
J135
JACK, PRIMARY LIMIT
J228
JACK, VESTIBULE HEATER
J229
JACK, VESTIBULE HEATER CONTROL 1
J265C
JACK, CONTACTOR RELAY
J266A
JACK, HEATING CONTROL STG 1
J271A,B JACK, HEATING SENSORS STG 1
K13,1 RELAY, COMBUSTION AIR BLOWER
K123, 1
RELAY, SINGLE THROW LIMIT
K125,1 RELAY, HEAT SHUT OFF
P15
PLUG, BURNER 1
P19
PLUG, COMBUSTION AIR BLOWER 1
P135
PLUG, PRIMARY LIMIT
P228
PLUG, VESTIBULE HEATER
P229
PLUG, VESTIBULE HEATER CONTROL 1
P265
PLUG, CONTACTOR RELAY
P266
PLUG, HEATING CONTROL
P271
PLUG, HEATING SENSORS STG 1
S10
SWITCH, LIMIT PRIMARY GAS
S18
SWITCH, COMBUSTION AIR BLOWER PROOF
S47 SWITCH FLAME ROLLOUT BURNER
S59
TSTAT, OPEN 20F, CLOSE 10F
S60
TSTAT, OPEN 20F, CLOSE 10F
S61
TSTAT, OPEN 50F, CLOSE 20F
T3 TRANSFORMER COMB AIR BWR 1
S60
S61
S59 (1)
CAB
(24 VAC)
S10-C
S10-NC
S10-NO
S21-C
S21-NC
H1
S18
S18
GV1
A8,
K15
W2,
K16
1
2
3
4
5
6
7
8
9
10
2
K13
P265
J265D
9
COMM
P266
J266A
B
P271
J271
A55
FROM F10
F10 USED ON UNITS WITH SCCR OPTION
F10
FUSE, OUTDOOR FAN MOTOR
T3 NOT CONNECTED TO F10 ON 575V SCCR UNITS

Other manuals for Lennox LGH102H

Related product manuals