EasyManua.ls Logo

LG LS-K1860YL - Wiring Diagram; Indoor Unit Wiring Diagrams

LG LS-K1860YL
84 pages
To Next Page IconTo Next Page
To Next Page IconTo Next Page
To Previous Page IconTo Previous Page
To Previous Page IconTo Previous Page
Loading...
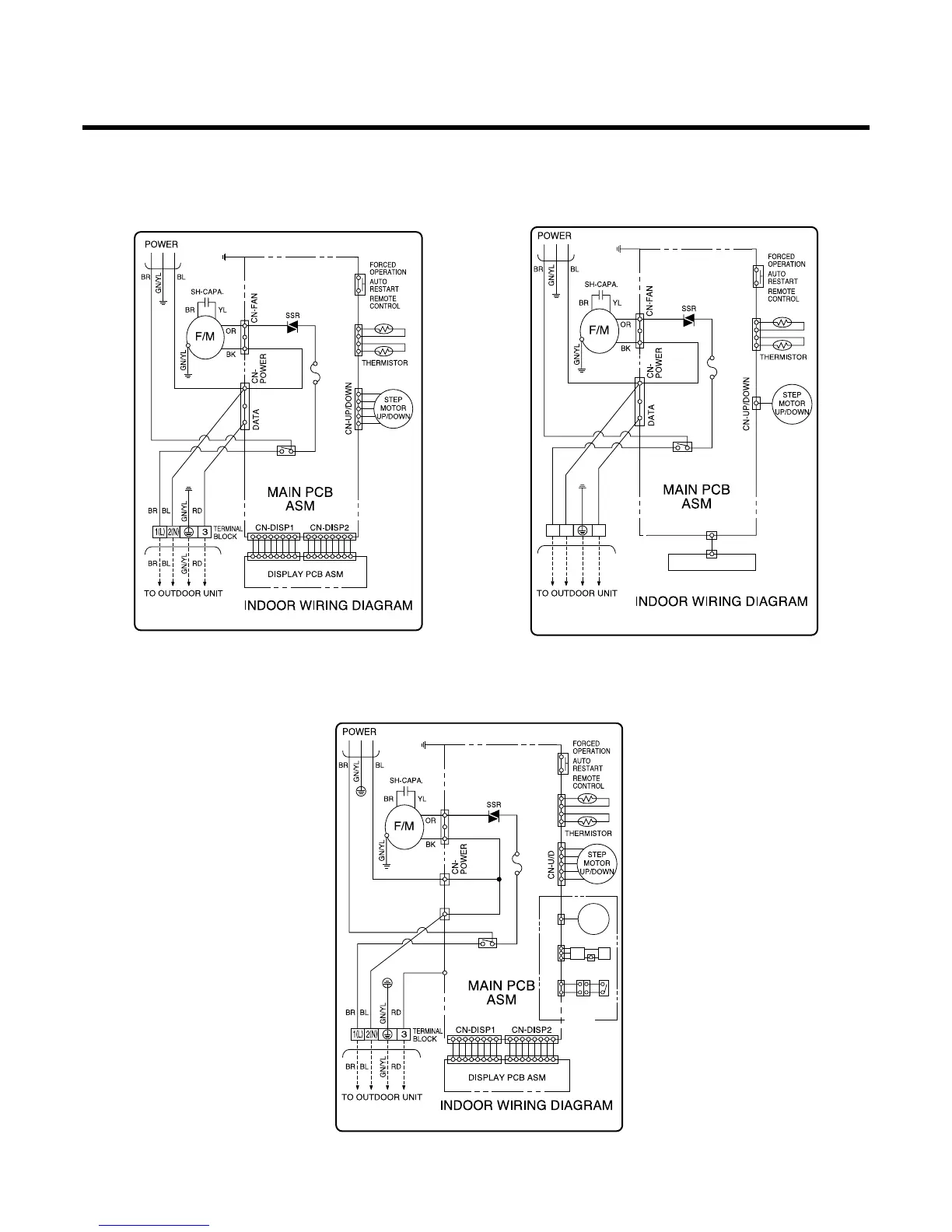
Wiring Diagram
-10-
SW01FCN-TH1
FUSE 2A,250V
P/NO:3854A90014E
RY-POWER
BK
SW01FCN-TH1
FUSE 2A, T250V
P/NO:3854A20080P
RY-POWER
BK
RD
BK BK
LIMIT
S/W
CN-L/R
STEP
MOTOR
H.V.B A/CL
OPTION
BK BK
BK BK
CN-MOTOR
CN-OUT
CN-DATA
SW01FCN-TH1
FUSE 2A,250V
P/NO:3854A20080A
RY-POWER
BK
CN-DISP1
DISPLAY PCB ASM
BR
BR
BL
BL
RD
RD
GN/YLGN/YL
TERMINAL
BLOCK
1
(
L
)
2
(
N
)
3
(1) Indoor Unit
LS-_NL Series (7, 9, 12K Btu) LS-_NM/NN Series (7, 9, 12K Btu)
LS-_NL/NM/NN Series (18K Btu)
LS-K18612L

Related product manuals