EasyManua.ls Logo

LS SV075iS5-4 - Sub-A Board

Default Icon
205 pages
Print Icon
To Next Page IconTo Next Page
To Next Page IconTo Next Page
To Previous Page IconTo Previous Page
To Previous Page IconTo Previous Page
Loading...
Chapter 7 - Options
155
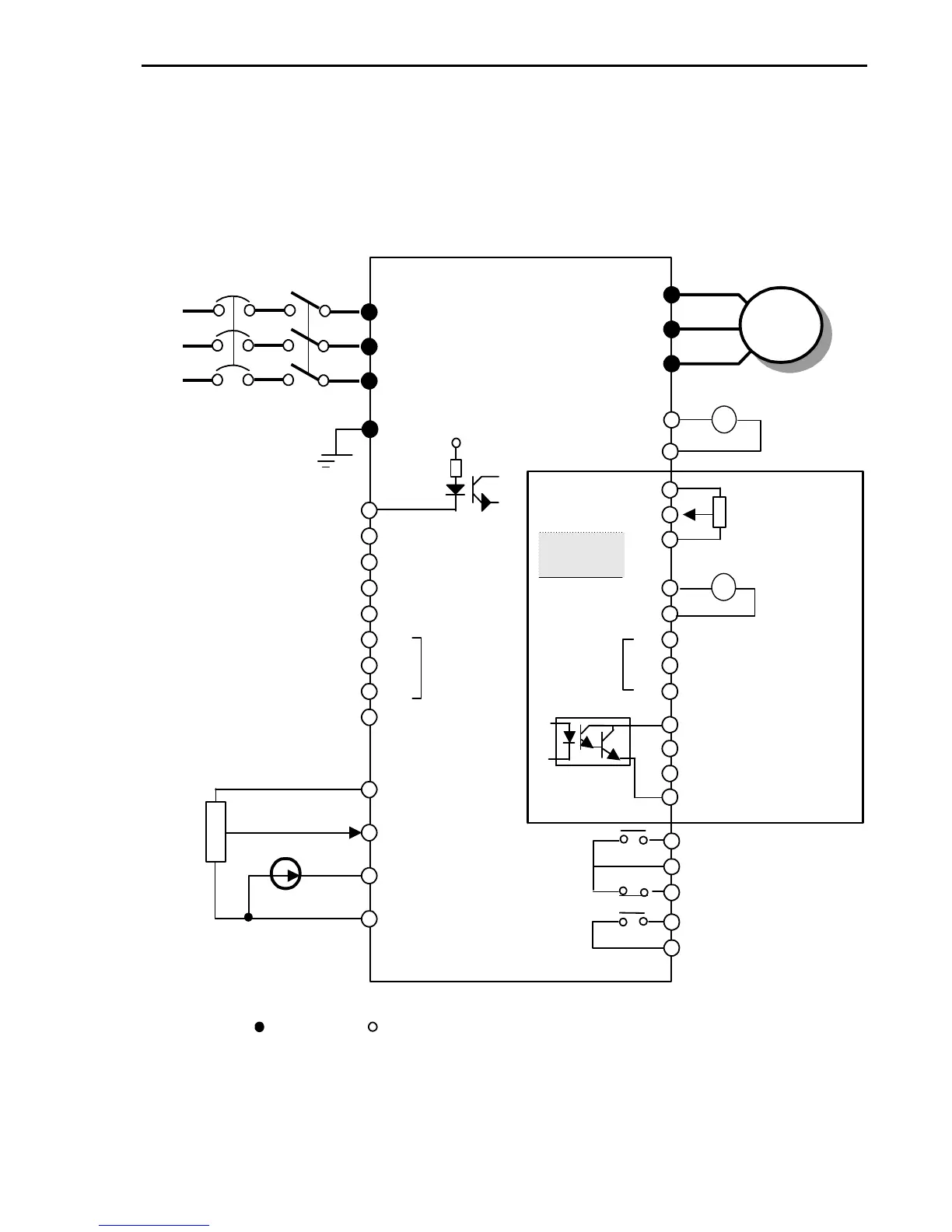
7.1 Sub-A board
7.1.1 Board configuration
3 P
230/460 V
50/60 Hz
IM
U
V
W
E
R
S
T
+
FM
5G
30A
30B
30C
AXA
AXC
Multi-function output relay
VR
V1
I
5G
(0-10V, 1 kohm)
Common for VR,V1,I
3. Three types of External speed signal input available.
(V, I, V+I, Refer to Parameter list and description for more details)
NFB
MC
24 V
CM
LM
P4
P5
P6
Q1
Q2
Q3
EXTG
VR
V2
5G
XCEL-L
Multi-function
input
Common
terminal for
Multi-function
input & LM
Common terminal for multi-
function output Q1, Q2, Q3
FDT - 1
FDT - 2
FDT - 3
+
Sub - A
Board
F
M
L
M
XCEL-M
XCEL-H
Factory setting
Common Terminal
Forward Run / Stop
Emergency stop
Fault reset
Jog
Multi-function input 1
Multi-function input 2
Multi-function input 3
FX
RX
BX
RST
JOG
P2
P3
P1
CM
Output freq
*2
Analog Meter
0-10V, 1mA
*2
Output freq
Analog Meter
Potentiometer
1 kohm, 1/2W
Fault output relay
Less than AC 250V,1A
Less than DC 30V, 1A
Less than AC 250V,1A
Less than DC 30V, 1A
Factory setting: 'Run'
Power supply for
speed signal
(+12V 10mA)
Speed signal input
4-20mA (250 ohm)
Speed signal input
Speed signal input
*3
Note)
1.
: Main circuit : Control circuit
2. Output voltage is adjustable up to 12V.
.
I/O-12~14:
Factory setting:
Multi-speed input
(Speed-L,M,H)
Reverse Run / Stop
1 k ohm,1/2W
Potentiometer
Power supply for
V2 (+12V 10mA)
Voltage input
0-10V(1kohm)
Multi-function
output
Maximum
current thru
PC: 5mA
0-10V, 1mA