EasyManua.ls Logo

Marantz SR8000 - Page 17

Marantz SR8000
59 pages
Print Icon
To Next Page IconTo Next Page
To Next Page IconTo Next Page
To Previous Page IconTo Previous Page
To Previous Page IconTo Previous Page
Loading...
27 28
111
12
22
23
33
34
44
SDOS
OCKS
BICK
LRCK
SDTI1
SDTI2
SDTI3
SDTO
DAUX
DFS
DEM1
DEM0
MCKO
DVDD
DVSS
_PD
XTS
ICKS1
CAD1
CAD0
ICKS0
LOUT3
ROUT3
LOUT2
ROUT2
LOUT1
ROUT1
LIN+
LIN-
RIN-
RIN+
VREFL
VCOM
VREFH
AVDD
AVSS
XTI
XTI/MCKI
P/_S
_CS/DIF0
CCLK/DIF1
CDTI/LOOP0
CDTO/LOPP1
M/_S
-
+
+
-
-
+
+
-
+
-
+
-
+
-
-
+
-
+
-
+
-
+
-
+
-
+
-
+
LK01
LD01
RK01
RK03
RK05
RK09
RK07
RK11
RK02
RK04
RK06
RK08
RK10
RK12
CK23
LK03
LK02
RK15
RK16
LT
LT
LT
RJ09
RJ05
RJ01
RJ21
RJ25
RJ02
RJ06 RJ10
RJ22
RJ26
RJ17
QJ01-1
RJ13
QJ01-2
RJ18
RJ14
RJ68
W601A
RK17
RK18
W601B
CD71
CD70
RH21
RH22
RH23
RH24
CH22
CH21
LH01
LH02
RK22
LD55
CD74
RH27
RH28
RJ64
QJ05-1
RJ46 RJ48
RJ47
RJ69 RJ71
RJ73
RJ70
RJ72
RJ74
QJ08
RJ35
RJ33
QJ09
RJ36RJ34
QK07
RK31
RK25
RK26
RK23
RK24
RK27
RK28
RK30
RK29
RH19
RH20
RJ75
RJ77
RJ76
RJ78
RJ81
RJ82
RJ29
RJ30
RJ89
RJ91
RJ90
RJ92
CD08
CK16
CK15
CK03 CK05
CK07
CK04
CK06
CK08
CK24
CK19
CK17
CK18
CD09
CK20
CK13
CK12
CK21
CK14
RT
RT
RT
QK01-1
QK01-2
QK02-1
QK02-2
CJ09
CJ05
CJ01
CJ13
CJ02
CJ10
CJ06
CJ14
CJ17
CJ18
CJ35
CJ30
CJ66
CJ67
CJ68
CK22
CD63
CD62
CH13
CH16
CH12
CH11
CH24
CH23
CD55CD66
CH25
CH26
CJ34
CJ77
CJ78
QJ04-1
CJ69
CJ71
CJ75
QJ06
QJ04-2
CJ70
CJ72
CJ76
QJ07
QK05
JD01
CJ79
CJ80
CJ85
CJ86
CJ88
QJ02-1
QJ02-2
QJ05-2
CJ89
CJ90
QJ11
QJ12
QK06
CJ73
CJ74
QK04
CH27
CH28
CH29
CH30
RJ45
RJ51
RJ55
RJ56
RJ57
RJ58
RJ59
RJ60
RJ61
RJ62
RJ65
RJ67
RJ79
RJ80
CJ33
CJ62
CJ65
CJ87
RK19
QH01-1
QH01-2
RH07
RH08
RH11
RH12
RH13
RH14
RH15
RH35
RH36
RH05
RH06
RH09
RH02
CH05
CH06
RJ63
CJ59
CJ61
RH01
RJ93
RH10
RJ85
RH29
RH30
CK01
CK02
CJ60
CH03
CH04
RH16
CK25
CK26
CJ83
CJ84
*
*
4.7K
2.7K
10K
330
10K
330
4.7K
2.7K
10K
10K
330
330
100/10V
*
*
4.7K
4.7K
2.2K
2.2K
47K
47K
220
47K
2.2K 2.2K
47K
220
18K
NJM2068M
15K
NJM2068M
18K
15K
470
0
0
100/25V
100/25V
27K
27K
47K
47K
220/16V
220/16V
*
*
22
0.022
100/10V
100
100
0
NJM2068M
10K 47K
100
27K 47K
0
27K
47K
0
DTA114EU
1M
2.2K
DTA114EU
1M2.2K
DTA114EU
1M
5.6K
5.6K
0
0
2.7K
2.7K
4.7K
4.7K
47K
47K
33K
68K
33K
68K
100
47K
47K
47K
10K
2.2K
12K
2.2K
0.1
16V
0.1 16V
100/10V
150P
50V
47P
50V
1500P
50V
150P
50V
47P
50V
1500P
50V
0.1
16V
0.1
16V
10/50V
0.1
16V
100/10V
0.1
16V
10/50V
0.1
16V
0.1
16V
10/50V
NJM2115M
NJM2115M
NJM2115M
NJM2115M
1800P
1000P
10/50V
10/50V
10/50V
1800P
1000P
10/50V
220P
50V
220P
50V
0.1
16V
0.1
16V
470P
0.1
16V
0.1
16V
470P
50V
0.01
16V
0.01
16V
0.1
16V
0.1
16V
22/50V
22/50V
0.1
16V
0.1
16V
0.01
16V
0.01
16V
220P
50V
220P
50V
10/50V
10/50V
220P
50V
NJM2068M
10/50V
100/10V
220P
50V
2SC4213
NJM2068M
10/50V
100/10V
220P
50V
2SC4213
2SC4213
12MQ-ST-L
220P 50V
220P 50V
10/50V
220P
50V
10/50V
NJM2068M
NJM2068M
NJM2068M
47P
47P
2SC4213
2SC4213
2SC4213
0.01
0.01
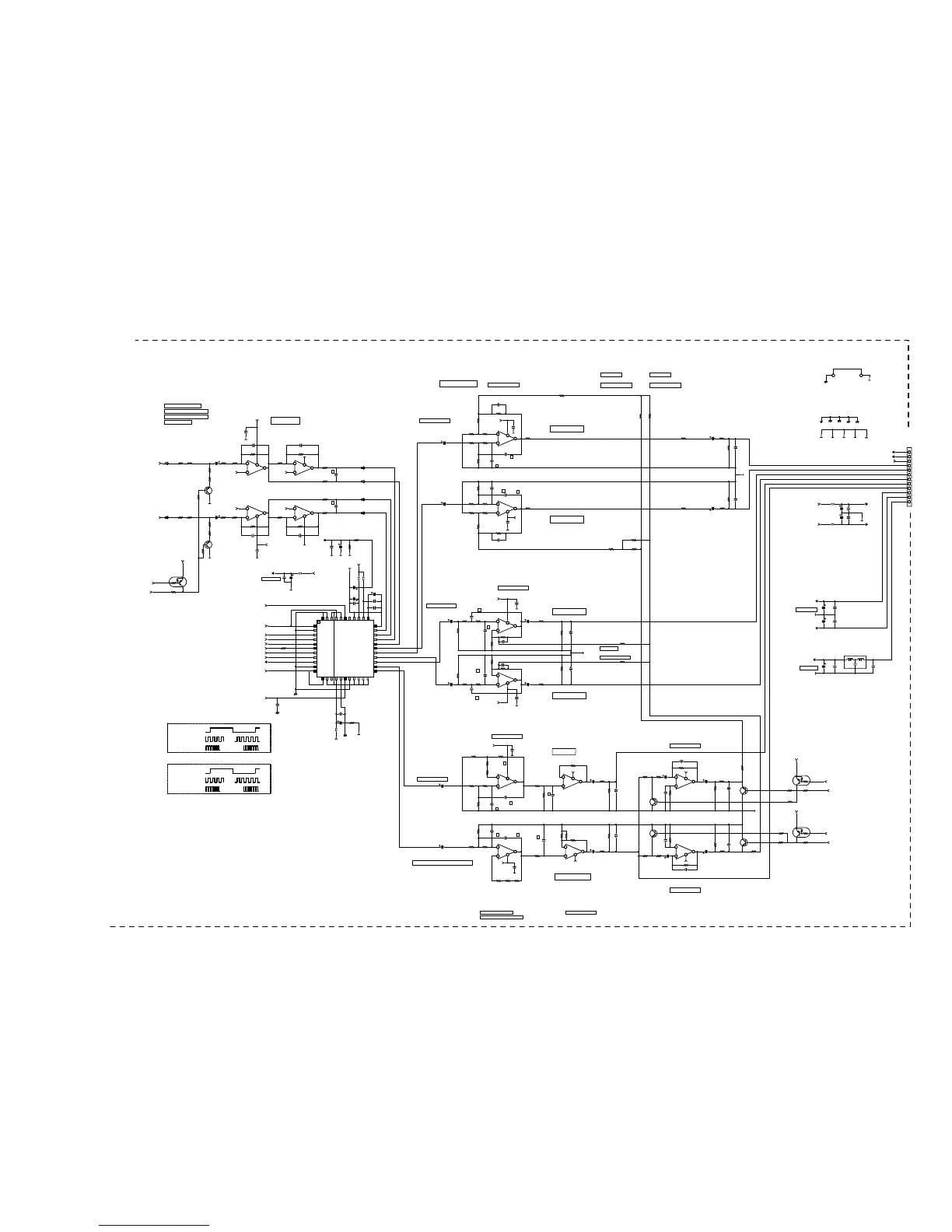
AK4526
CODEC
1000P
1000P
47P
47P
1K
10K
2.2K
27K
0
0
0
0
2.2K
27K
47K
220
100K
470K
10/50V
0.1
220P
10/50V
0
NJM2068M
NJM2068M
0
0
0
0
0
0
0
0
0
100K
100K
1.8K
1.8K
1800P
1800P
15K
1800P
1000P
1.8K
0
1.8K
10K
18K
18K
22/50V
22/50V
0.027
33K
33K
0
0
0
0
0
SR7000
P604-2/2
+5VA
+5VAA
BIAS
A3
A3
A3
A3
+15VAD
-15VAD
-15VAD
+5VA
-15VAD
+5VA
-15VAD
+5VA
-15VAD
+5VD
+5VA
+5VAA
BIAS
BIASBIAS
BIAS
+5VAA
A1
A1
A1
A1
A1
A1 A1 A1
A1
+15VAD
-15VAD
+15VAD
-15VAD
A4
A4
A4
A2 A1A3A4
A1
-15VA
+15VA
+15VA
-15VA
A1
+5VA
A4
-15VAD
+15VAD
A4
A1
A1
+15VAD
-15VAD
+15VAD
A4
ADDATA
5V-30
5V-26
2.5V-29
0V-10
0V-10
0V-10
0V-10
15V-36
-15V-37
-15V-37
5V-30
-15V-37
5V-30
-15V-37
5V-30
-15V-37
5V-20
5V-30
MCLK
ADCAL
D/_A
_D/A
SDBCK
SDWCK
SRDA
CWDA
FS96
5V-26
2.5V-29
2.5V-292.5V-29
2.5V-29
5V-26
0V-8
0V-8
0V-8
0V-8
0V-8
0V-8 0V-8 0V-8
0V-8
15V-36
-15V-37
15V-36
-15V-37
0V-11
0V-11
0V-11
0V-9 0V-80V-100V-11
0V-8
AR
AL
-15V-25
15V-24
15V-24
-15V-25
0V-8
5V-30
0V-11
-15V-37
15V-36
0V-11
MIXF
MIXS
AL
AR
_ATT
0V-8
0V-8
15V-36
-15V-37
15V-36
LRDA1
0V-11
M
M
+
+
-
-
FOR.AD.LPF
D6
D6
D6
M
M
M
M
D2
D4
D5
D6
D2
W601
FOR CODEC
A
AA
M
M
A
FOR DAC-AMP
M
M
M
M
M
M
M
1
2
3
4
5
6
7
8
9
10
11
12
Noize(20kHz) =2.16UV
NOIZE(20KHZ) =2.16UV
THD=0.0005%
1kHz,0dB=1.886V
Noize(A-Weig)=1.80uV
M
M
AL IN
AR IN
ANA GND
FL OUT
FR OUT
SL OUT
SR OUT
CENT OUT
SW OUT
+15V
-15V
+5VD
TO JY16(PY04)
RDD-*D,H,J**
RDA-*K**
2
3
8
1
6
5
4
7
3
2
8
1
5
6
4
7
2
3
4
1
5
6
8
7
5
6
8
7
2
3
4
1
8
5
6
7
5
6
4
7
5
6
8
7
2
3
4
1
2
3
8
1
3
2
4
1
1kHz,0dB=0.75V
1kHz,0dB=1.94V
SW Mix F SW Mix S
1kHz,0dB=1.94V
SW Mix S
1kHz,0dB=1.88V
DSP P.C.Board
1kHz,0dB=0.75V
FRONT Lch
FRONT Rch
SURR. Lch
SURR. Rch
1kHz,0dB=0.75V
CENTER
SUBWOOFER
30Hz,0dB(-11.5dBdown)=0.282V
30Hz,0dB=0.282V 30Hz,0dB=3.10V
30Hz,0dB=4.89V
30Hz,0dB=4.68V
30Hz,0dB=3.27V 30Hz,0dB=1.78V
30Hz,0dB=1.78V
SDWCK=48kHz
SDBCK=3.07MHz
INPUT:ANALOG
SDWCK=48kHz
SDBCK=64FS
MCLK=256FS
MCLK=12.288MHz
INPUT:DIGITAL
FROM JD01
FROM JD01
FROM P604-1/2

Other manuals for Marantz SR8000

Related product manuals