EasyManua.ls Logo

Maytag MDE17MN - MN Model - Electric

Maytag MDE17MN
150 pages
Print Icon
To Next Page IconTo Next Page
To Next Page IconTo Next Page
To Previous Page IconTo Previous Page
To Previous Page IconTo Previous Page
Loading...
7-3
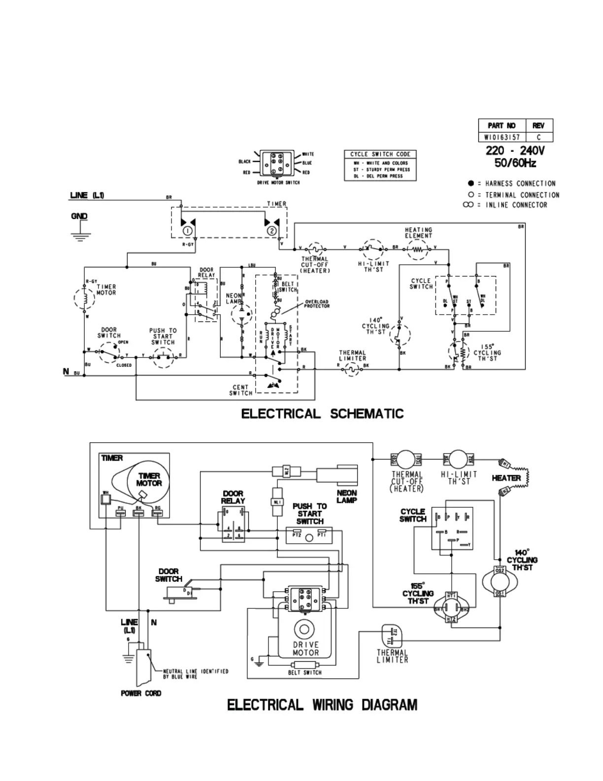
MN model - electric

Table of Contents

Other manuals for Maytag MDE17MN

Related product manuals