EasyManua.ls Logo

MC Fastpack - 气动图

MC Fastpack
116 pages
Print Icon
To Next Page IconTo Next Page
To Next Page IconTo Next Page
To Previous Page IconTo Previous Page
To Previous Page IconTo Previous Page
Loading...
MC-Fastpack Power-Tool
112 MC-Bauchemie Müller GmbH & Co. KG 01-2021
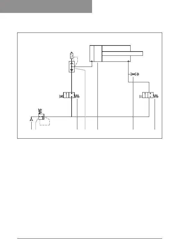
11)气动图
2
1
1
2
1
2
1
42
53
6
7
1压缩空气供给最大
1000kPa
2调节阀680kPa
3推动开关,缸筒向前
4推动开关,缸筒向后
5带消音器的快排装置
(整合到缸筒中)
6气动驱动装置
7泄漏

Table of Contents