EasyManua.ls Logo

Mec Micro19 - Page 35

Mec Micro19
92 pages
Print Icon
To Next Page IconTo Next Page
To Next Page IconTo Next Page
To Previous Page IconTo Previous Page
To Previous Page IconTo Previous Page
Loading...
Page 31 Micro19 - Service & Parts Manual
October 2021
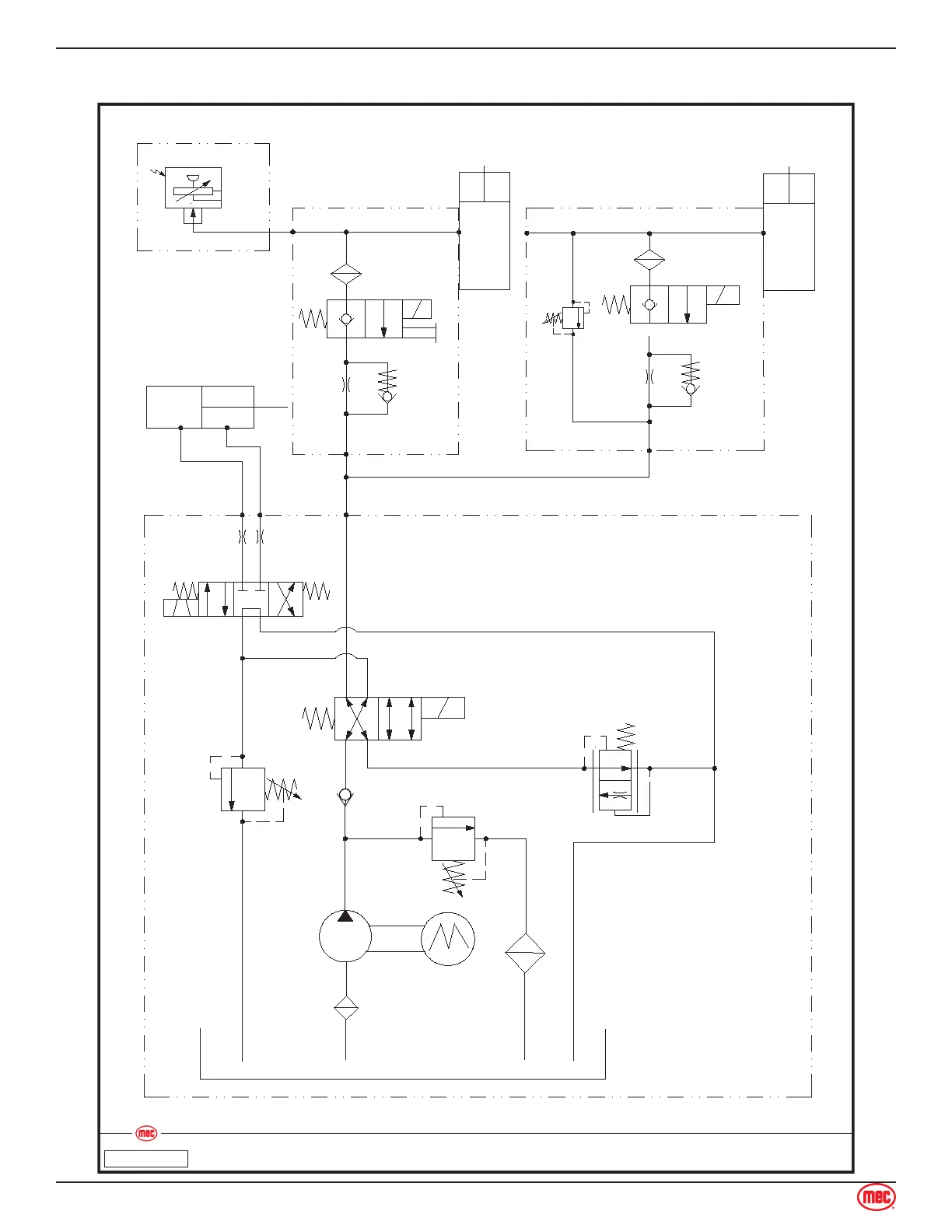
Hydraulic Schematic
Hydraulic SchematicMicro19
Art_5537
ILLUSTRATION No.
Flat Overload (Option)
Lift Cylinder
Upper Lift Cylinder
Sensor
SCV3
RV3
SCV4
150 Bar
Steer Cylinder
1.5mm
0.7mm
CV2
CV2
Lower valve:
5805-0811
Lower valve:
5805-0812
IN
IN
A
B
C
1.0mm
1.0mm
SCV2
SCV1
RV2
100 Bar
RPCV1
CV1
RV1
160 Bar
Pump Unit:
1136-40B
Pump Unit Parameter:
Motor: 24V, 2200W, 2800rpm
Pump: Displacement 2.0cc/r
Tank: 4L
Section 12 - Schematics
Hydraulic Schematic

Table of Contents

Other manuals for Mec Micro19

Related product manuals