EasyManua.ls Logo

Meyer's VB750 - Page 52

Default Icon
60 pages
Print Icon
To Next Page IconTo Next Page
To Next Page IconTo Next Page
To Previous Page IconTo Previous Page
To Previous Page IconTo Previous Page
Loading...
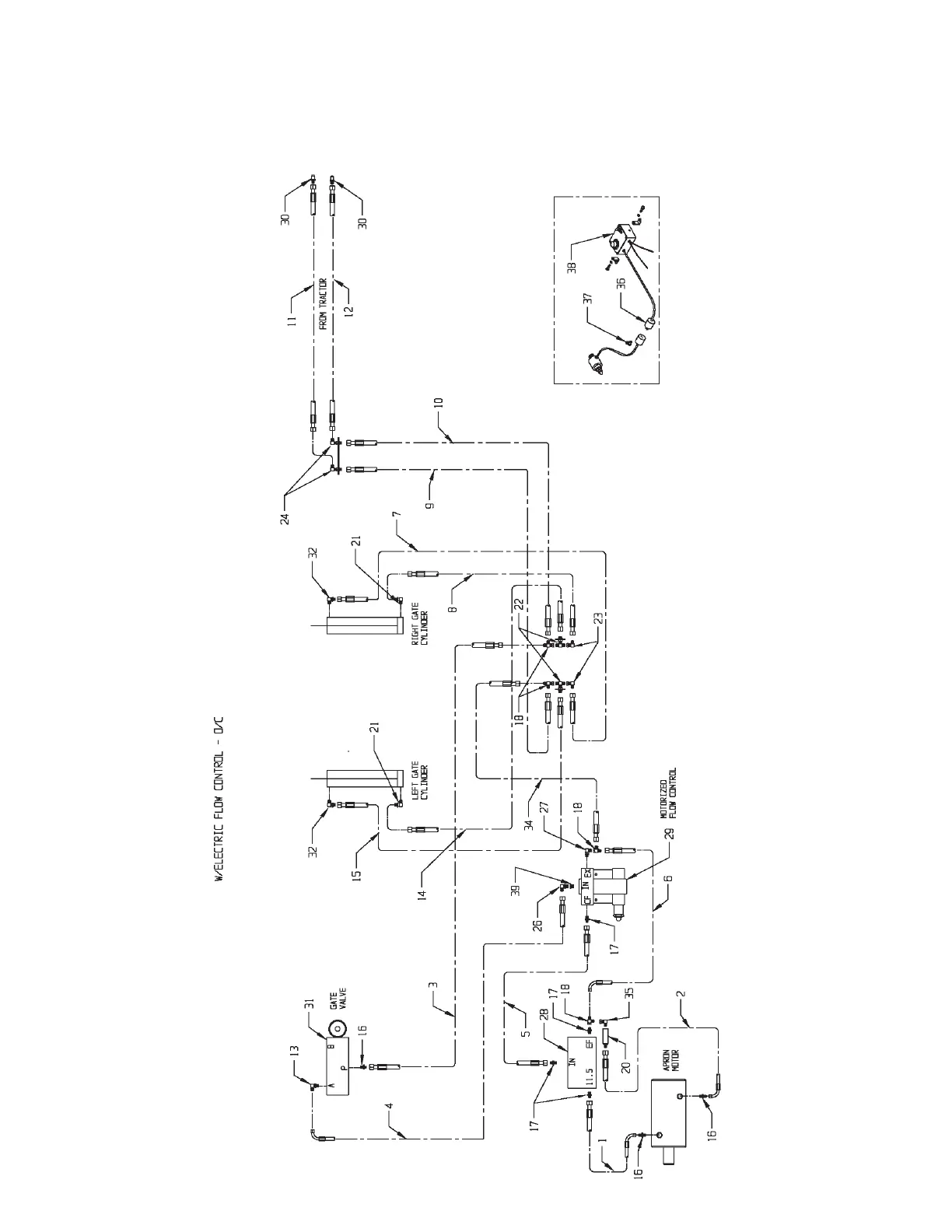
MODEL: VB750 Page 52
HYDRAULIC ASSEMBLY - ELECTRIC FLOW CONTROL -
OPEN CENTER
Models VB750

Table of Contents

Related product manuals