EasyManua.ls Logo

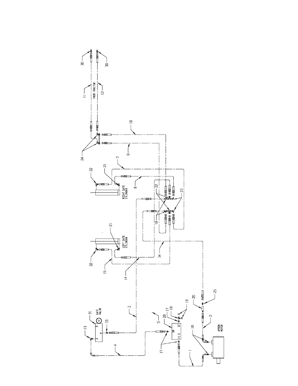
Meyer's VB750 - Hydraulic Assembly-No Electric Flow Control-Closed Center

Default Icon
60 pages
Print Icon
To Next Page IconTo Next Page
To Next Page IconTo Next Page
To Previous Page IconTo Previous Page
To Previous Page IconTo Previous Page
Loading...
MODEL: VB750 Page 54
HYDRAULIC ASSEMBLY-NO ELECTRIC FLOW CONTROL-CLOSED CENTER
Models VB750

Table of Contents

Related product manuals