EasyManua.ls Logo

Midea MSV1-09HRFN1-MT0W - Outdoor Unit

Midea MSV1-09HRFN1-MT0W
120 pages
Print Icon
To Next Page IconTo Next Page
To Next Page IconTo Next Page
To Previous Page IconTo Previous Page
To Previous Page IconTo Previous Page
Loading...
19
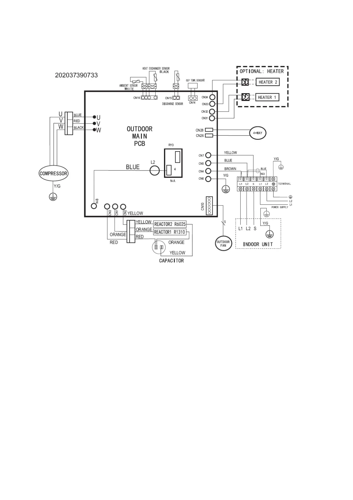
6.2 Outdoor Unit
MOC-09HFN1-MTOW, MOC-12HFN1-MTOW

Related product manuals