EasyManua.ls Logo

Nibe AMS 10 Series - Sensor placement

Nibe AMS 10 Series
64 pages
To Next Page IconTo Next Page
To Next Page IconTo Next Page
To Previous Page IconTo Previous Page
To Previous Page IconTo Previous Page
Loading...
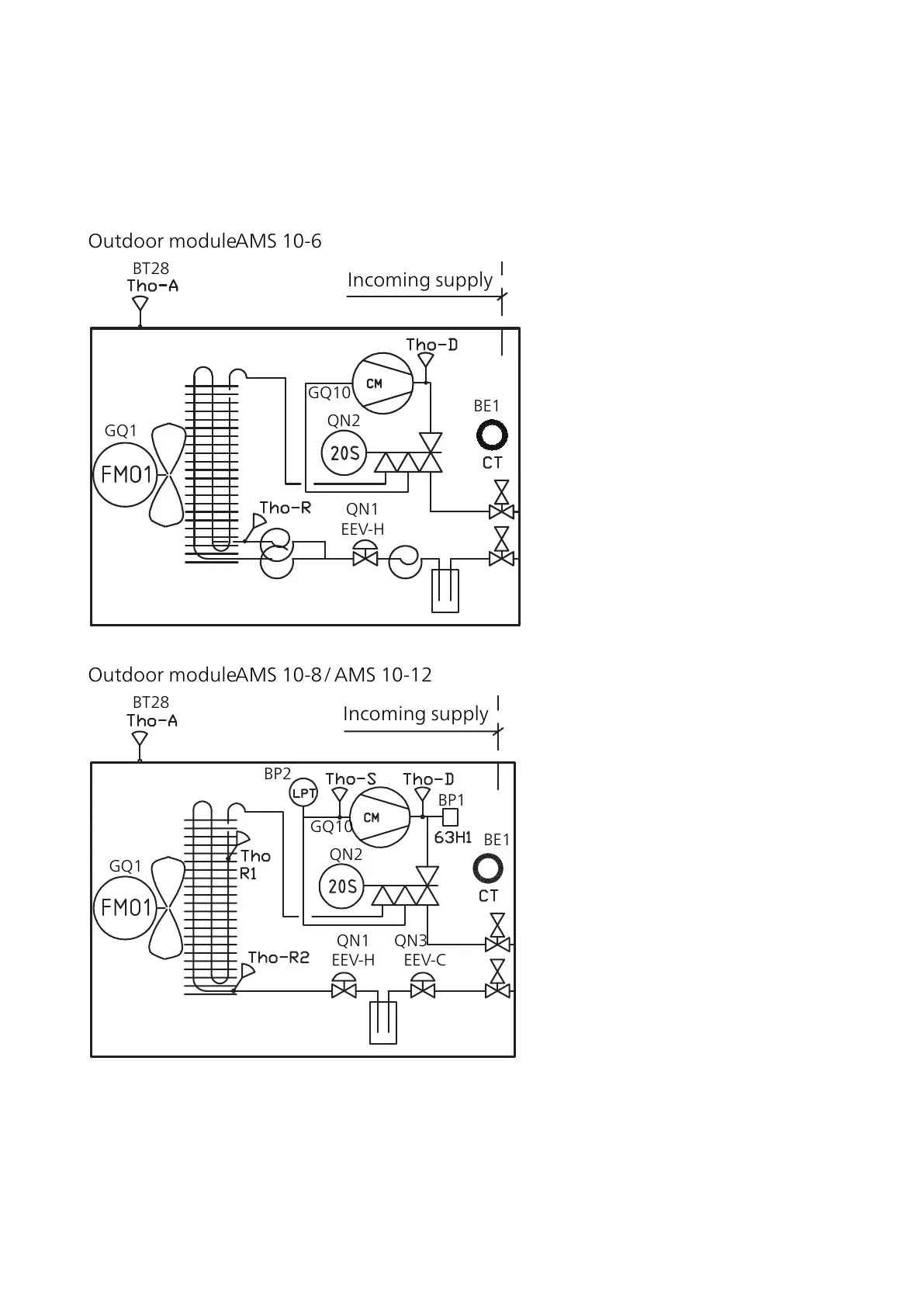
Sensor placement
Positioning the temperature sensor
BE1
QN2
GQ1
GQ10
Outdoor moduleAMS10-6
Incoming supply
QN1
EEV-H
BT28
BP2
BP1
BE1
QN2
GQ1
GQ10
Outdoor moduleAMS10-8/AMS10-12
Incoming supply
QN1 QN3
EEV-H EEV-C
BT28
21Chapter 3 | The heat pump designAMS 10

Related product manuals