EasyManua.ls Logo

Norcool Cu-330 Split - Elektrisk Tilknytning Og Kobling S

Norcool Cu-330 Split
Print Icon
To Next Page IconTo Next Page
To Next Page IconTo Next Page
To Previous Page IconTo Previous Page
To Previous Page IconTo Previous Page
Loading...
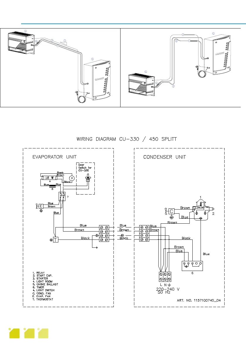
Cu-330/Cu-450 splitt
Elektrisk tilknytning og kobling
Det legges 3-leder pluss jord (for minimum 10A kurs) fra rekkeklemme fordamper del til rekkek-
lemme kondensatordel. Koblingsskjema er plassert innvendig i deksel kondensatordel.
9
Alternativ 1 Alternativ 2
1. Sugerør 4. Kald del
2. Oljelås 5. Varm del
3. Elektrisk kabel 3 6. Filter
pluss jord 7. Fall

Table of Contents

Related product manuals