EasyManua.ls Logo

Norcool Cu-330 Split - Wiring Diagram CU-330; 450

Norcool Cu-330 Split
Print Icon
To Next Page IconTo Next Page
To Next Page IconTo Next Page
To Previous Page IconTo Previous Page
To Previous Page IconTo Previous Page
Loading...
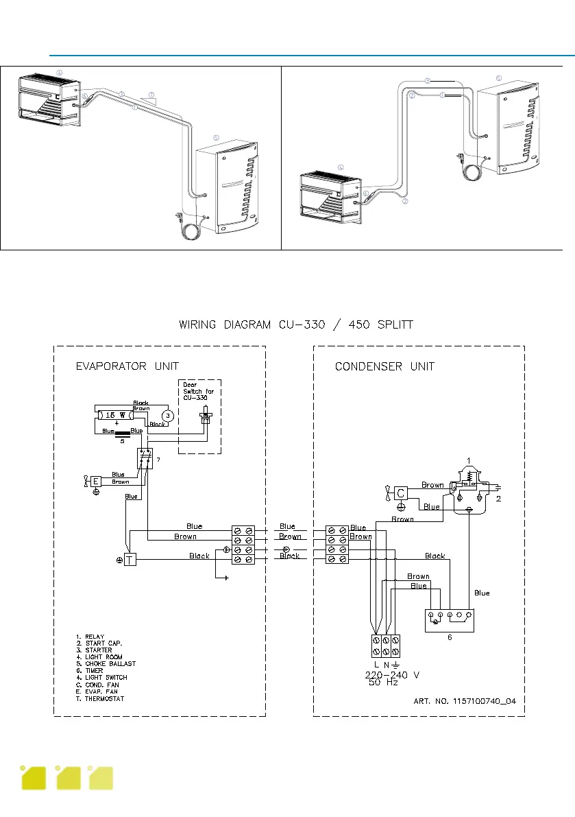
Cu-330/Cu-450 splitt
English
1. Suction pipe 4. Cold element
2. Oil lock 5. Warm element
3. Electric cable 3 6. Filter
plus earth 7. Fall
Electric connections
Run a 3 wire plus earth cable (for minimum 10A current) from cable clamp on evaporator element
to that on the condenser element. Connection diagram built in to condenser element cover.
9

Table of Contents

Related product manuals