EasyManua.ls Logo

Nortron B SERIES - Wiring Diagrams

Default Icon
8 pages
Print Icon
To Next Page IconTo Next Page
To Next Page IconTo Next Page
To Previous Page IconTo Previous Page
To Previous Page IconTo Previous Page
Loading...
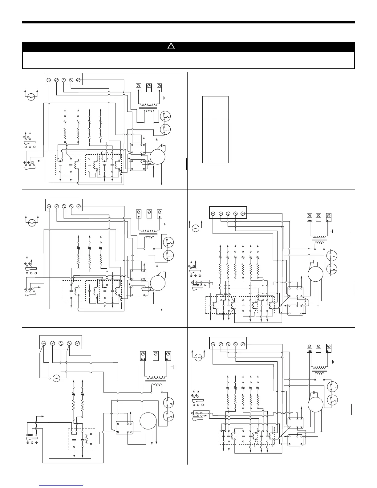
WIRING DIAGRAMS
10 KW - 240 VOLTS
- SINGLE PHASE
15 KW - 240 VOLTS - SINGLE PHASE
NC NC
NO
NO
24V
240V 24V
24V
NC
NC NC
NO
COM
NO
NO
18-20 KW - 240 VOLTS - SINGLE PHASE
NC
NC NC
COM
NO
NO
CONNECT 24 V ROOM THERMOSTAT BETWEEN R AND W1.
USE ONLY CLASS 1 WIRING
INSIDE FURNACE COMPARTMENTS.
LEGEND
LS
E
LC
FR
24V
M
24V
ORANGE
BLUE
RED
YELLOW
BLACK
13
56
24
TR
L1
L1
L2
N
L2
L2
C
G
R
W1
W2
L1
L1
M1
M2
M4M3
L1
24V
TR
L1
L2
N
C
G
R
W1
W2
L2
L2
L2
24V
24V
L1 M1 M2
M5 M6
M1
M2
M4M3
L1
L1
L2
3
3
1 1
4
4
6 5
2
2
5
L1
L2
M
ORANGE
BLUE
RED
YELLOW
BLACK
R
L1
LS
R2
ELC
R1
FRX FR
240V 24V
24V
NO
24V
TR
L1
L2
N
C
G
R
W1
W2
L2
L2
L2
24V
24V
L1 M3 M4
M5 M6
M1
M2
M4M3
L1
L1
L2
3
3
1 1
4
4
6 5
2
2
5
L1
L2
C
M
ORANGE
BLUE
RED
YELLOW
L1
LS
R2
R1
FRX
FR
BLACK
L2
ELC
M1
M2
L1
L
MRHTL MRHTL
MRHTL
MRHTL
SS
R
W2
L
C
W1
MRHTL
MRHTL
SS
R
W2
L
C
W1
27 KW - 240 VOLTS - SINGLE PHASE
NO
WARNING: These models are not certified to run continuously in low speed (red wire) as it will cause
overheating conditions. DO NOT reconnect red wire into different terminal.
WARNING: These models are not certified to run continuously in low speed (red wire) or in med-low speed
(yellow wire) as it will cause overheating conditions. DO NOT reconnect red wire into different
terminal and DO NOT connect yellow wire.
NC
NC NC
COM
NONO
240V
24V
TR
L1
L2
N
M3
M4
M5
M6
M1
M2
M4
M3
C
M
M1
M2
L2
L2
L2
L2
L2
C
G
R
W1
W2
24V
24V
24V
L1
L1
L1
L1
L1
4
3
1
6 5
2
3 1
4 2
5
LS
L1
24V
FR
FRX
ORANGE
BLUE
RED
YELLOW
BLACK
L1
L2
R1
R2
A1 A2
24-25 KW - 240 VOLTS - SINGLE PHASE
ELC
NC
NC NC
COM
NONO
240V
24V
TR
L1
L2
N
M3
M4
M5
M6
M1
M2
M4
M3
C
M
M1
M2
L2
L2
L2
L2
L2
C
G
R
W1
W2
24V
24V
24V
L1
L1
L1
L1
L1
4
3
1
6 5
2
3 1
4 2
5
LS
L1
24V
FR
FRX
ORANGE
BLUE
RED
YELLOW
BLACK
L1
L2
R1
R2
A1 A2
ELC
24V
M1
M2
R3
L2
SS
R
W2
L
C
W1
MRHTL
MRHTL
SS
R
W2
L
C
W1
Open 93.3°C (200°F)
Open 93.3°C (200°F)
MRHTL
MRHTL
Open 93.3°C (200°F)
Open 93.3°C (200°F)
Open 93.3°C (200°F)
C
E
FR
FRX
L
LC
M
R
SS
LS
TR
COM
NC
NO
CAPACITOR
ELEMENT
FAN RELAY - 24
FAN RELAY - 240
LIGHT
AUTOMATIC LIMIT
MOTOR
TIME DELAY RELAY
SEASON SELECT
LOW SPEED
TRANSFORMER
COMMON
NORMALLY CLOSED
NORMALLY OPEN
SUBJECT TO CHANGE WITHOUT NOTICE.
NO
C
WARNING: These models are not certified to run continuously in low speed
(red wire) as it will cause overheating conditions.
DO NOT reconnect red wire into different terminal.
FAN MOTOR SPEED
HI
MED - HIGH
MED - LOW
LOW
BLACK
BLUE
YELLOW
RED
COLOR
7
WARNING
Risk of electrical shock. Disconnect power before installation, servicing, maintenance or field wiring. Replace all panels before
operating. Failure to do so can result in electrical shock causing severe injuries or death.
!