EasyManua.ls Logo

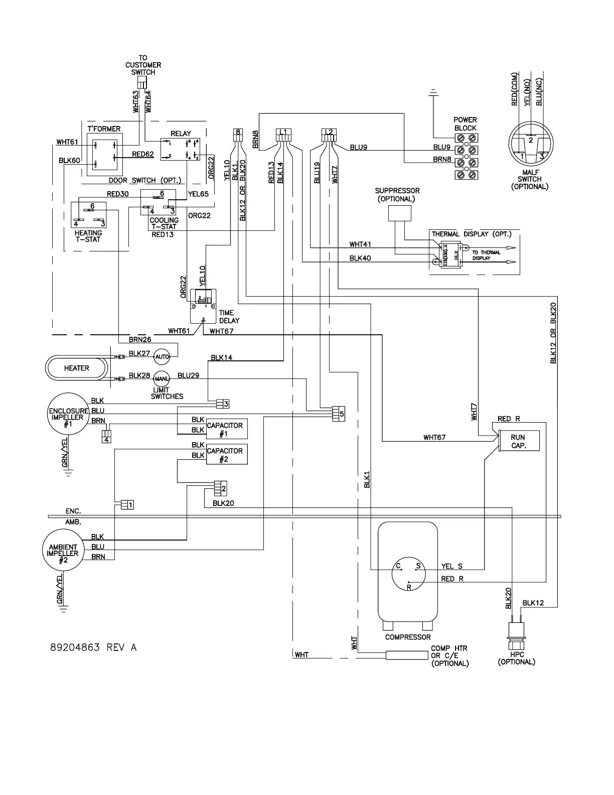
nvent SPECTRACOOL N36 - N36 8 K BTU 230 V Only Wire Diagram (Actual Unit Options May Vary)

nvent SPECTRACOOL N36
44 pages
Print Icon
To Next Page IconTo Next Page
To Next Page IconTo Next Page
To Previous Page IconTo Previous Page
To Previous Page IconTo Previous Page
Loading...
© 2022 nVent
89215758
- 9 -
N36 8K BTU 230V ONLY WIRE DIAGRAM (ACTUAL UNIT OPTIONS MAY VARY)
a

Table of Contents

Related product manuals