EasyManua.ls Logo

Olympus OEP-3 - Page 137

Olympus OEP-3
176 pages
Print Icon
To Next Page IconTo Next Page
To Next Page IconTo Next Page
To Previous Page IconTo Previous Page
To Previous Page IconTo Previous Page
Loading...
4-29
OEP-3 V1 (UC)
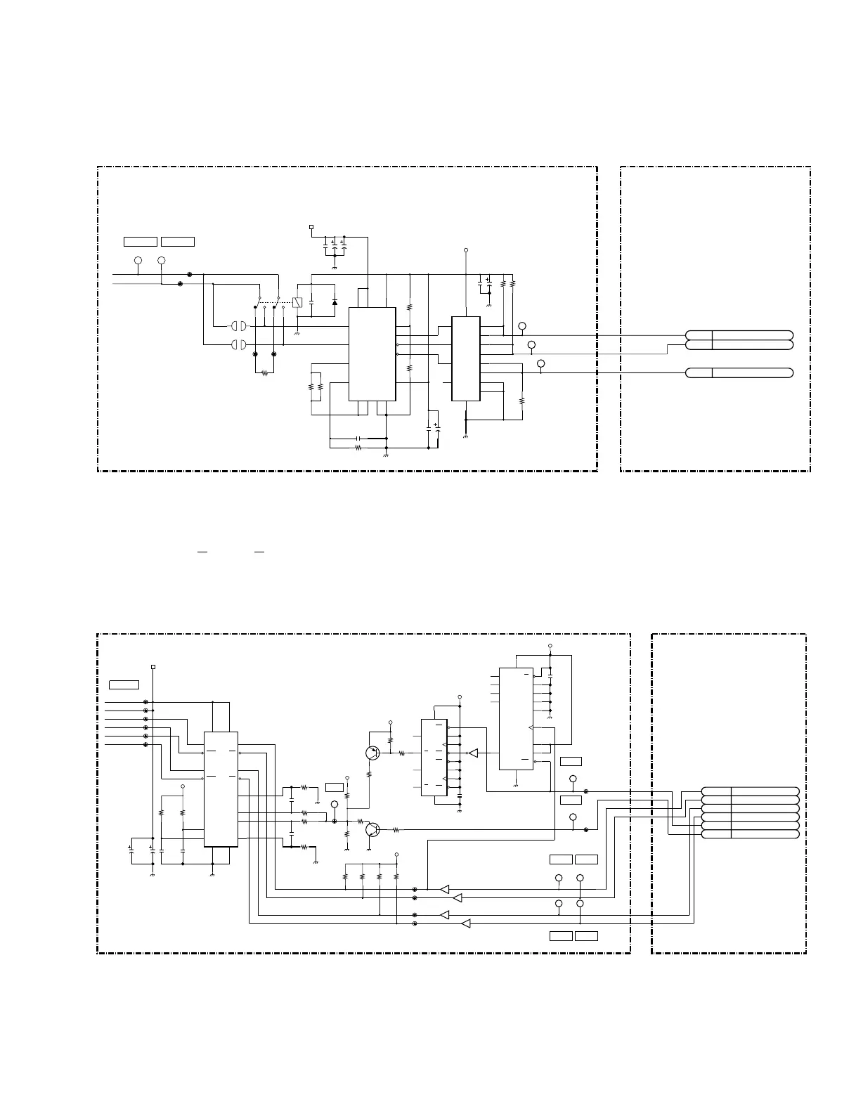
5. Head motor drive circuit
Motor drive circuit IC608 on the SE-539 board is controlled by the control signals at pins 93 and 94 of
IC5 (CPU) on the PRT-13 board.
6. Platen motor drive circuit
The platen is driven from a stepping motor through a belt.
The excitation system of the stepping motor is based on one-/two- phase excitation. The control signals
of each phase (A, A, B, and B) are output at pins 2 to 5 of IC5 (CPU). Drive circuit IC602 on the SE-539
board drives the stepping motor by chopper drive.
By switching the control signals at pins 7 and 8 on the PRT-13 board, the reference voltage input to pins 3
and 14 of IC602 on the SE-539 board changes to control the torque of a motor.
SE-539 PRT-13
IC9
8P
94P
93P
IC5
28P
29P
CN601
27P4P
3P
2P
CN610
2P
1P
CN604
HED_MTR1
HEAD_POSITION_MOTOR_BLOCK
HED_MTR0
C639
100uF
25V
TP601
TP627
C636
0.001uF
50V
CL603
+5V
CL602
R636
10k
+24GND
GND
CL611
CL610
IC608
A3952SB
GND
NM
R609
0
C609
47uF
35V
R610
0
IC613
SN74LV32ANSR
+24GND
R637
10k
C607
0.1uF
1
R600
TP625
GND
SL1
R603
1
R607
100k
R601
1
C638
0.1uF
+24V
C645
47uF
35V
C610
100uF
25V
RY601
SL2
R639
10k
D1
MA111-TX
TP600
TP626
C606
0.1uF
50V
C634
0.1uF
50V
9
VBB1
10
OUTA
11
SENSE
12
GND3
13
GND4
14
MODE
15
OUTB
16
VBB2
8
ENABLE
7
PHASE
6
VCC
5
GND2
4
GND1
3
RC
2
REF
1
BRAKE
13
4B
12
4A
10
3B
9
3A
5
2B
4
2A
14
VCC3
1Y
6
2Y
8
3Y
11
4Y
7
GND
2
1B
1
1A
42
7
6831 5
2
1
6P
5P
4P
3P
2P
1P
CN601
PRT-13SE-539
7P
6P
5P
4P
3P
2P
IC5
17P
20P
CN601
18P
19P
15P
16P
16P
15P
14P
13P
12P
11P
CN610
PLT_B
PLT_A
PLT_MTR
REF
PWDWN
PLT_A
PLT_B
PWUP
PLATEN_MOTOR_BLOCK
IC603
SN74LV74ANSR
GND
C616
0.1uF
R623
1k
+5V
R618
82
(
3/7
)
IC605
SN74LV04ANSR
R605
47k
Q607
2SC1623-T1-L5L6
470pF
C604
CL604
R621
4.7k
TP607
+5V
IC604
SN74LV161ANSR
+24GND
TP610
SN74LV541ANSR
(
5/9
)
IC601
R602
47k
0.0022uF
C614
R613
1
TP606
CL618
CL617
R624
4.7k
TP609
+5V
0.0022uF
C613
+24GND
R620
820
+5V
GND
C615
0.1uF
TP605
CL606
CL616
R625
4.7k
GND
47uF
35V
C602
R615
2.2k
470pF
C603
R619
82
CL615
CL607
R617
390
GND
SN74LV541ANSR
(
6/9
)
IC601
CL609
Q606
2SB798-T1-DLDK
R616
1
CL605
IC602
SLA7024M
R627
4.7k
+5V
R614
2.2k
+24GND
+5V
CL608
+24V
R626
4.7k
GND
TP611
GND
CL624
CL619
47uF
35V
C600
R622
1k
SN74LV541ANSR
(
4/9
)
IC601
TP608
SN74LV541ANSR
(
3/9
)
IC601
CL625
8
2Q
9
2Q
6
1Q
13
2CD
11
2CP
12
2D
10
2SD
1
1CD
3
1CP
14
VCC
5
1Q
7
GND
2
1D
4
1SD
6
5
15
RCO
1
CLR
10
ENT
7
ENP
2
CLK
11
QD
12
QC
13
QB
6
D
5
C
4
B
16
VCC
3
A
9
LD
8
GND
14
QA
14
6
13
7
10
RSB
15
GNDB
1
OUTA
11
OUTB
13
TDB
12
VSB
9
RSA
14
REFB
3
REFA
16
INB
17
INB
7
VSA
8
OUTA
18
OUTB
2
TDA
4
GNDA
5
INA
6
INA
15
5
16
4

Related product manuals