EasyManua.ls Logo

Olympus OEP-3 - Source Mode

Olympus OEP-3
176 pages
Print Icon
To Next Page IconTo Next Page
To Next Page IconTo Next Page
To Previous Page IconTo Previous Page
To Previous Page IconTo Previous Page
Loading...
4-2
OEP-3 V1 (UC)
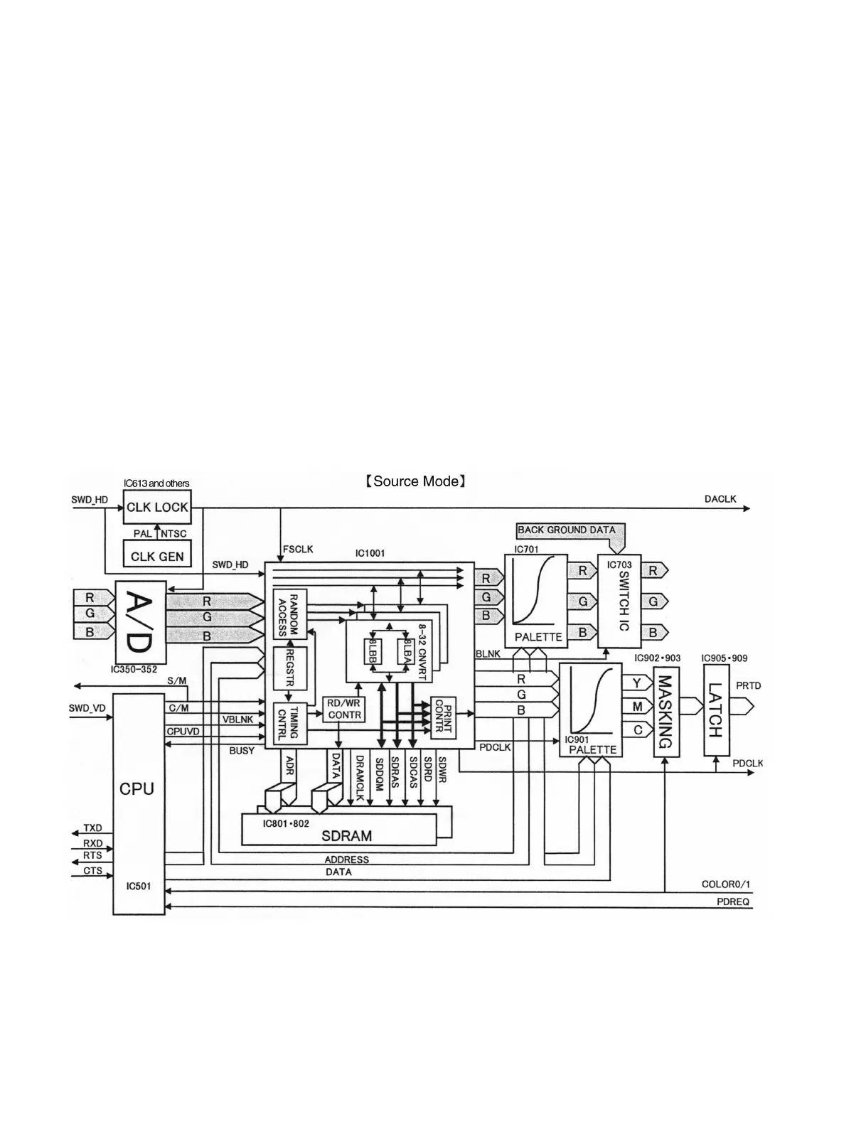
4-1-2. Flow of Image Signal in Each Operating Mode
The operating mode on the flow of an image signal in a digital signal processing block can be classified
into the following four modes.
. Source mode
. Memory mode
. Capture mode
. Print data transfer mode
Source mode
In this mode, a video input signal is directly output to the monitor via a digital signal processing block.
The flow of an image signal is as described below.
The RGB analog signal input from an analog signal processing block is converted from analog to digital
as an eight-bit digital signal, respectively. This signal is passed through a DRAM control circuit
(IC1001) and adjusted in color using a color adjustment circuit (IC701). After that, the image size is
adjusted by the blanking produced using a CPU and DRAM control circuit. The resultant signal is
converted from digital to analog again as an analog signal and output to the analog signal processing
block.

Related product manuals