EasyManua.ls Logo

Panasonic CS-C12DKU - Panasonic Air Conditioner Block Diagram

Panasonic CS-C12DKU
77 pages
Print Icon
To Next Page IconTo Next Page
To Next Page IconTo Next Page
To Previous Page IconTo Previous Page
To Previous Page IconTo Previous Page
Loading...
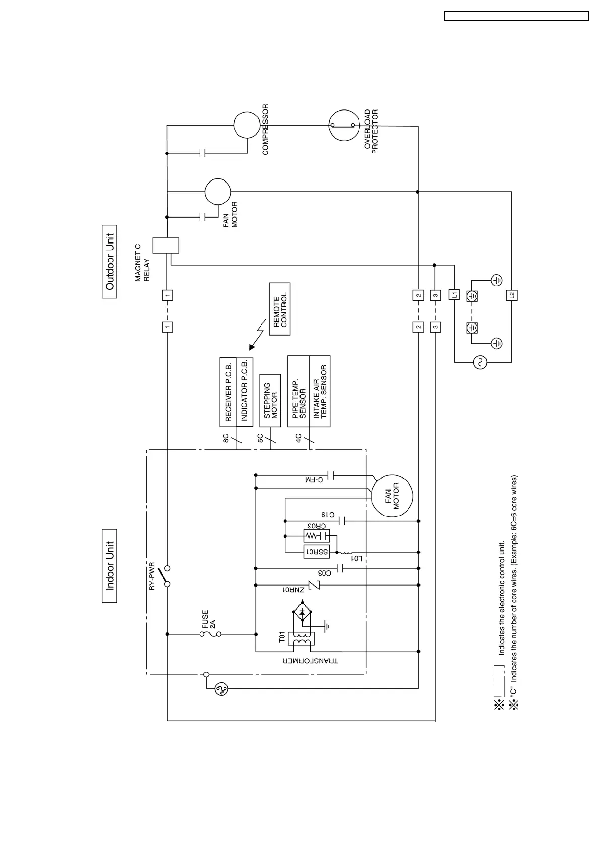
6 Block Diagram
CS-C9DKU CU-C9DKU
CS-C12DKU CU-C12DKU
13
CS-C9DKU CU-C9DKU / CS-C12DKU CU-C12DKU

Table of Contents

Related product manuals