EasyManua.ls Logo

Panasonic CU-S24TKV - Page 39

Panasonic CU-S24TKV
168 pages
Print Icon
To Next Page IconTo Next Page
To Next Page IconTo Next Page
To Previous Page IconTo Previous Page
To Previous Page IconTo Previous Page
Loading...
39
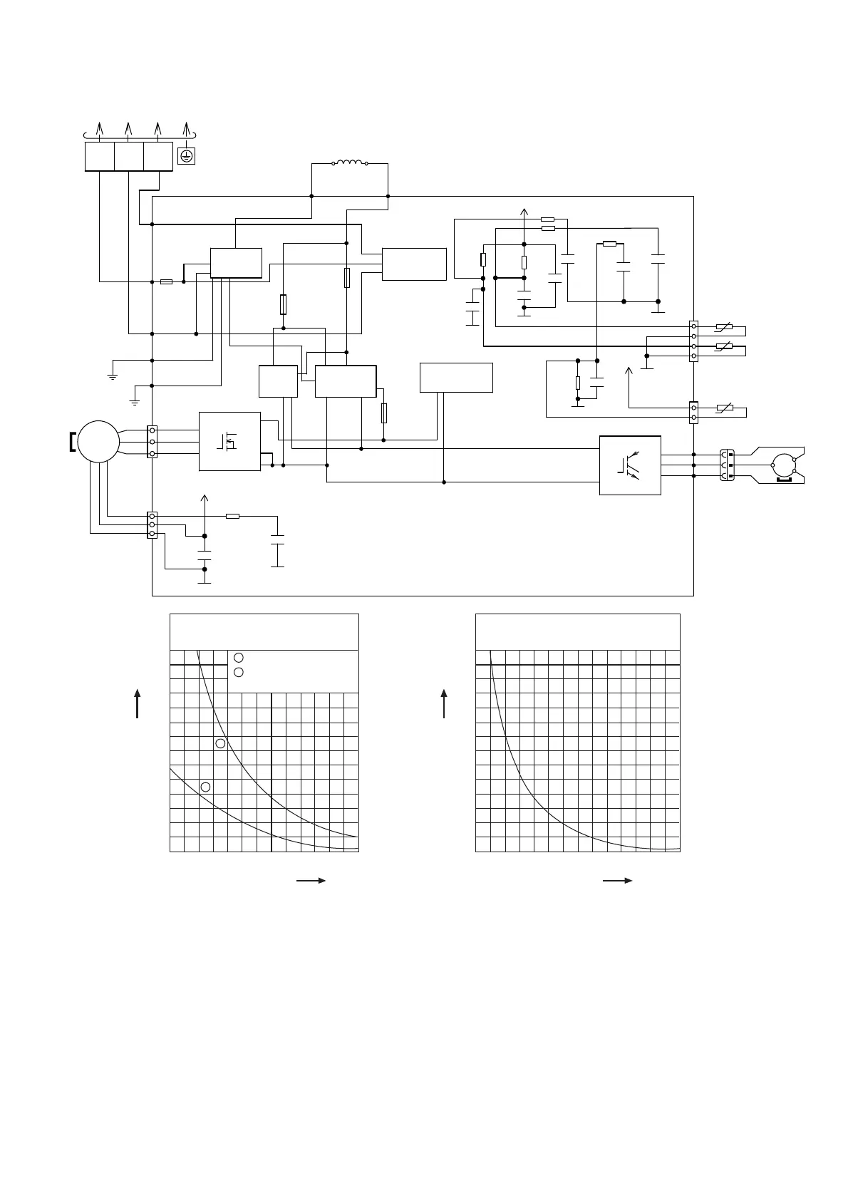
8.2.4 CU-S24TKV
OUTDOOR AIR TEMP. SENSOR
(THERMISTOR)
PIPING TEMP. SENSOR
(THERMISTOR)
COMP. TEMPERATURE SENSOR
(THERMISTOR)
U
(
RED
)
RED
P
Q1
FUSE3
T3.15A L250V
FUSE6
(20A 250V)
FUSE5
(20A 250V)
GRY
GRY
REACTOR
NOISE FILTER
CIRCUIT
COMMUNICATION
CIRCUIT
PFC
CIRCUIT
RECTIFICATION
CIRCUIT
SWITCHING POWER
SUPPLY CIRCUIT
TERMINAL
BOARD
2
(WHITE)
1
(
BLACK
)
3
(RED)
RED
GRN
GRN
FUSE1
(20A 250V)
BLK
WHT
DATA
(
RED
)
AC-BLK
(BLK)
AC WHT
(WHT)
FG1
(GRN)
FG2
(GRN)
ELECTRONIC CONTROLLER
1
5
3
1
3
CN-MTR2
(WHT)
FAN
MOTOR
RAT2
(GRY)
RAT1
(GRY)
N
U
V
W
W
IC19
V
U
10
14
16
BLU
YLW
V
(
BLU
)
W
(
YLW
)
COMPRESS OR
MS
3
CN–TANK
(WHT)
CN–TH1
(WHT)
1
4
1
3
T
O
IN
D
O
O
R
UNI
T
~
MS
3
~
CN-MTR1
(RED)
C99
G5
R28
C9
G5
G5
5V
R21
R22
R23
R29
R24
C10
G5
*C13
C12
G6
C18
5V
C98
+
Sensor (Thermistor)
Characteristics
70
60
50
40
30
20
10
0
-10 0 10
Temperature (
o
C)
Resistance (k)
20 30 40 50
1
2
1
2
Outdoor Air Sensor
Outdoor Heat Exchanger
Sensor
Compressor Temp. Sensor
(Thermistor) Characteristics
70
60
50
40
30
20
10
0
20 40 60
Temperature (
o
C)
Resistance (k)
80 100 120 140
G5
5V
C401
C414
R403
G6

Table of Contents

Other manuals for Panasonic CU-S24TKV

Related product manuals