EasyManua.ls Logo

Panasonic EYFR02 - System Wiring and Connections; 5-Pin Connector Schematic and Pinout; System Wiring Example

Panasonic EYFR02
16 pages
Print Icon
To Next Page IconTo Next Page
To Next Page IconTo Next Page
To Previous Page IconTo Previous Page
To Previous Page IconTo Previous Page
Loading...
-
12
-
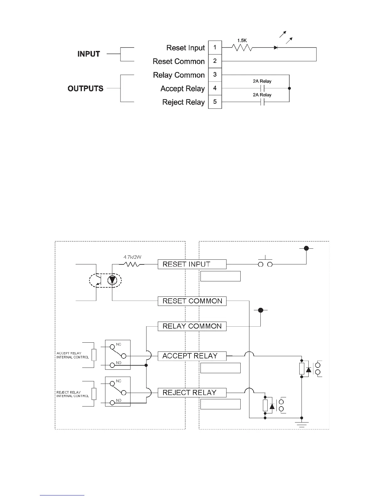
5-pin connector schematic and pin out
To connect to the 5-pin connector, you will need:
A commercially available round connector
(manufacturer: Amphenol ; model no.: T3360 001)
System wiring
1. Unplug the assembly qualifier and turn off the power switch.
2. Connect the assembly qualifier to an external device (sequencer, etc.).
Example connection
Assembly qualifier External device
Input Rated: 24V/60mA
Rated input: 24V/60mA
Input Rated: AC250V/5A
Rated output: DC30V/5A
Input Rated: AC250V/5A
Rated output: DC30V/5A
PLC, etc.
Input signal for analyzing output
Relay
Relay
PLC, etc.
CAUTION
Exercise caution not to exceed the rated load as doing so may damage internal circuitry.

Related product manuals