EasyManua.ls Logo

Panasonic MFDDTA390 - Torque Control Mode Wiring

Panasonic MFDDTA390
52 pages
Print Icon
To Next Page IconTo Next Page
To Next Page IconTo Next Page
To Previous Page IconTo Previous Page
To Previous Page IconTo Previous Page
Loading...
– B27 –– B26 –
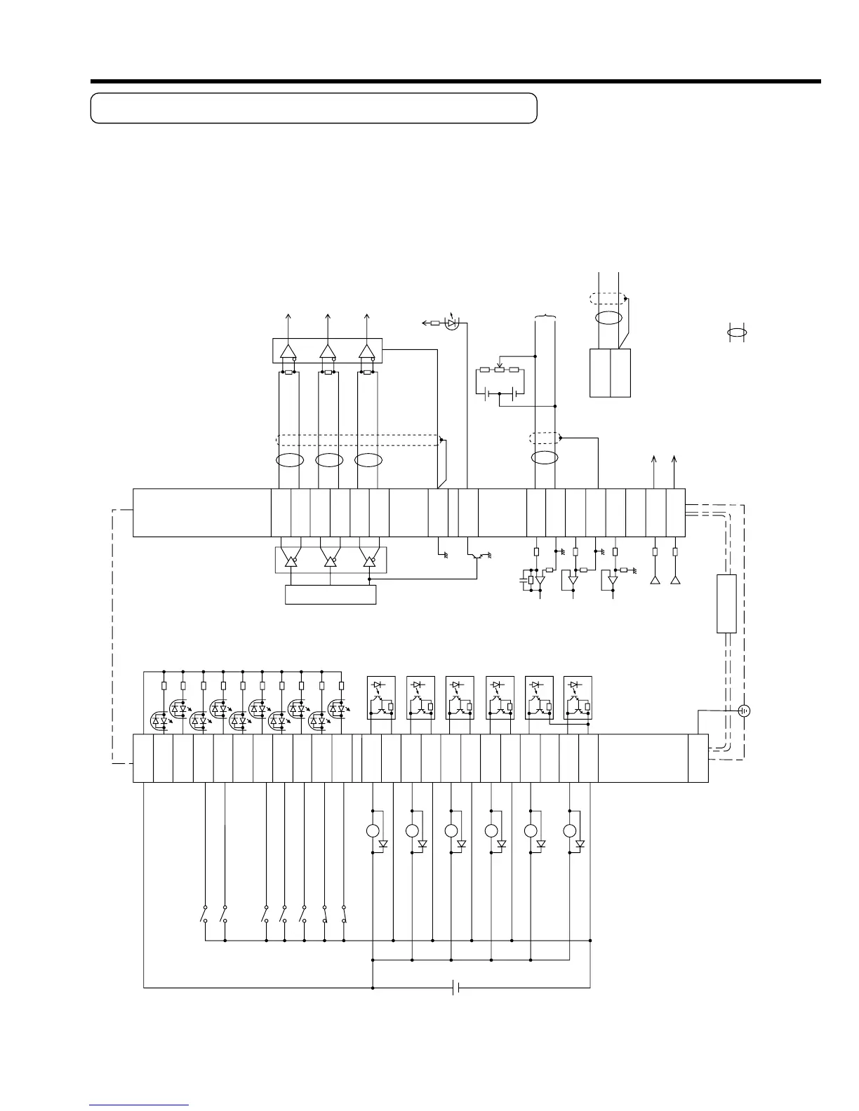
3. System Configuration and Wiring
7
4.7k
COM+
OA+
OA
-
OB+
OB
-
OZ+
OZ
-
GND
CZ
SPR/TRQR
GND
CCWTL/TRQR
GND
CWTL
SP
IM
21
22
48
24
25
19
14
15
16
17
43
18
42
49
23
3.83k
3.83k
20k
10k
10k
1k
1k
INH
CL
SRV-ON
GAIN
DIV
ZEROSPD
C-MODE
A-CLR
CCWL
CWL
S-RDY+
S-RDY
-
ALM+
AT
-SPEED
+
BRKOFF
+
BRKOFF
-
TLC
ZSP
COM
-
FG
AT
-SPEED
-
ALM
-
33
30
29
27
28
26
32
31
9
8
35
34
37
36
39
38
11
10
40
12
41
50
Servo-ON input
Gain switching input
Divider
Alarm clear input
T
orque command input or
velocity limit input (0 to
±
10V)
V
elocity monitor output
T
orque monitor output
Z-phase output (open collector)
Servo-Ready output
Servo-Alarm output
At-speed signal output
Brake release output
T
orque in-limit output
(Select with Pr09)
Zero speed detection output
(Select with Pr0A)
Wiring example when control mode Pr02=0 or Pr5B=1,
CCWTL/TRQR
GND
16
17
CW torque limit input
(0 to
±
10V)
330
330
330
Speed zero clamp
input
CN X5
<Remarks>
In case Pr5B=0,
enter a speed limit value to
4th speed of speed setup (Pr56).
Control mode
switching input
CCW over-travel
inhibition input
CW over-travel
inhibition input
V
DC
12
to
24V
A-phase
output
B-phase
output
Z-phase
output
( represents twisted pair.)
Select with Pr5B.
Wiring Example of Torque Control Mode
4. Parameter
Outline of Parameter
This driver is equipped with various parameters to set up its characteristics and func-
tions. This section describes the function and purpose of each parameter. Read and
comprehend very well so that you can adjust this diver in optimum condition for your
running requirements.
How to Set
You can refer and set up the parameter with either one of the following.
1) front panel of the driver
2) combination of the setup support software, "PANATERM
®
" (Option, DV0P4460: En-
glish/Japanese version) and PC.
3) console (DV0P4420, option)
<Note>
For setup of the parameters on PC screen, refer to the instruction manual of the
"PANATERM
®
".
Setup with the Front Panel
Mode switching button (valid at SELECTION display)
Press this to switch 5 kinds of mode.
1) Monitor Mode
2) Parameter Set up Mode
3) EEPROM Write Mode
4) Auto-Gain Tuning Mode
5) Auxiliary Function Mode
Display LED (6-digit)
All of LED will flash when error occurs,
and switch to error display screen.
All of LED will flash slowly when warning occurs.
Shifting of the digit for data changing to higher digit
.
(Valid to the digit whose decimal point flashes.)
Press these to change display and data, selec
t
parameters and execute actions.
(Change/Selection/Execution is valid to the dig
it
which decimal point flashes.)
Numerical value increases by pressing , ,
decreases by pressing .
SET Button (valid at any time)
Press this to switch SELECTION and
EXECUTTION display.

Related product manuals