EasyManua.ls Logo

Panasonic SA-DK10 - Page 32

Panasonic SA-DK10
107 pages
Print Icon
To Next Page IconTo Next Page
To Next Page IconTo Next Page
To Previous Page IconTo Previous Page
To Previous Page IconTo Previous Page
Loading...
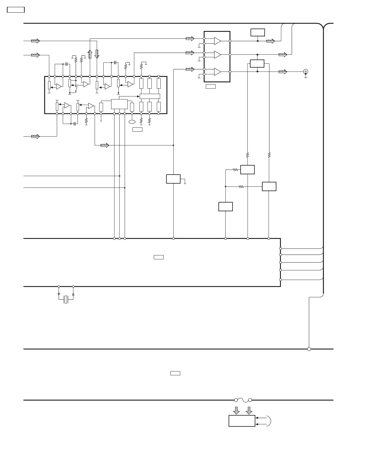
IC601
C2BBGF000280
MICRO-CONTROLLER
DSP
C2BBFD000308
IC453
4CH ELECTRONIC
VOLUME CONTROL
M62444FPE1
IC205
QUAD OP AMP
M5228FPE1
IC301
FL DISPLAY
FL600
44~55
SEG2~SEG33
REG1~REG12
FROM POWER
TRANSFORMER
CK
35
LA
36
DO
34
EXP18
22
13(9)
1
7
12(10)
SWITCH
Q805
14(8)
Q302
MUTING
SWITCH
Q301
MUTING
SWITCH
JK202
SUBWOOFER OUT
CCH
SLOUT(R)
MUTS
28
MUTSW
27
Q205
Q202
MUTING
CONTROL
Q203
MUTA
29
DATA
EDA/NJ_DT
6
CK
ECK/NJ_CK
5
ST
NJ_ST
4
LEV2
EXP15
25
LEV1
EXP16
24
DATA
CLOCK
LATCH
41
(32)
40
(31)
39
(30)
+
41
(29)
36
(27)
37
(28)
35
(26) 1 2 3
+
46 7
89 10
+
11 12 13
DGND
14 15 16 17
DVDD
18
PORT1
19
PORT2
20
PORT3
21
OUTPUT PORT
PORT6
24
PORT5
23
PORT4
22
+B
+
-
+
-
2
3
+
-
6
5
20 19
XOUT
XIN
X452
56~88
SER7
SER7
99
MUTING
CONTROL
MUTING
CONTROL
32
SA-DK10

Related product manuals