EasyManua.ls Logo

Panasonic SA-PM11 - Page 90

Panasonic SA-PM11
110 pages
Print Icon
To Next Page IconTo Next Page
To Next Page IconTo Next Page
To Previous Page IconTo Previous Page
To Previous Page IconTo Previous Page
Loading...
3
5
4
2
1
3
4
2
1
3
4
2
1
C585
25V100
D578
R580
18
R581
18
D581
R583
820
C580
0.01
C576
16V1000
C578
0.01
D579
D580
D582
C577
16V1000
C581
50V47
R584
150
D584
D587
D589
D588
C582
0.01
R579
4000
R586
15
D577
RL502
T501
RTP1M3C019-T
R587
3.3M
Q577
Q578
R576
10K
C575
50V4.7
R577
10K
C583
0.01
R578
330
Q575
T502
RTP1I3E002-V
Z501
F1
125V 2A
FC1
FC2
JK500
GND
GND
S1
S2
SUB+B
GND2
PLED
SYS6V
SYNC
CN503
CN502
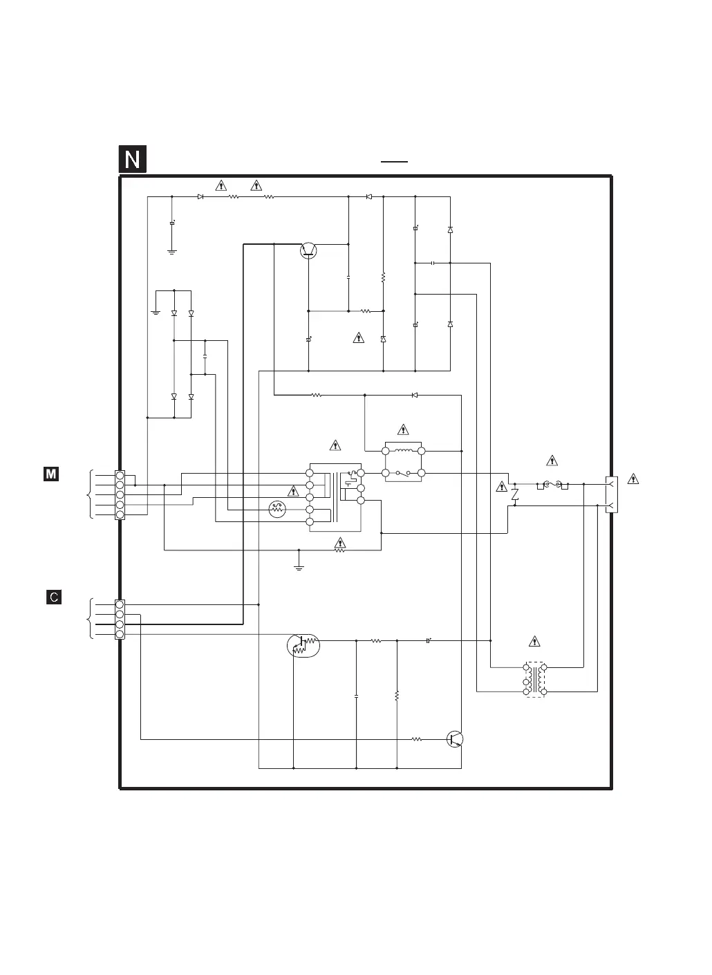
TO
POWER CIRCUIT
(H500) on
SCHEMATIC
DIAGRAM-13
TO
PANEL CIRCUIT
(H601) on
SCHEMATIC
DIAGRAM-7
TRANSFORMER CIRCUIT
SCHEMATIC DIAGRAM-14
: +B signal line
AC IN
120V
60HZ
Q575
KTC3199GRTA
POWER-ON LED
SWITCH
Q578
KRC012MTA
SWITCH SYNC
Q577
2SC3940AQSTA
SYS 6V SWITCH (REG)
((9.21V))
((6.63V))
((5.97V))
((0.051V))
((0.103V))
((0.868V))
((3.018V))
((-0.051V))
((-0.243V))

Related product manuals