EasyManua.ls Logo

Paragon EL72 - Page 40

Paragon EL72
60 pages
Print Icon
To Next Page IconTo Next Page
To Next Page IconTo Next Page
To Previous Page IconTo Previous Page
To Previous Page IconTo Previous Page
Loading...
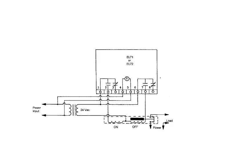
Example No. 2
Objective: To control lighting circuits using latching relays. The lights are to turn on at sunset and
turn off at 11:00 PM. The lights are also to turn on at 4:00 AM and turn off at sunrise. This is to
occur seven days a week.
Wiring Diagram:
40

Related product manuals