EasyManua.ls Logo

Pentair MasterTemp 300 - Schéma de Câblage du Mastertemp

Pentair MasterTemp 300
172 pages
Print Icon
To Next Page IconTo Next Page
To Next Page IconTo Next Page
To Previous Page IconTo Previous Page
To Previous Page IconTo Previous Page
Loading...
MASTERTEMP
Chauffe-eau pour piscine et spa guide d’installation et d’utilisation Rev. N 10/2018
32
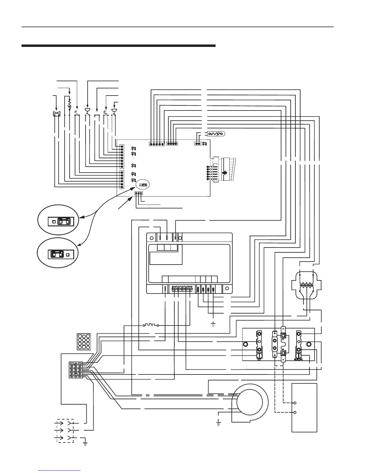
SCHÉMA DE CÂBLAGE DU MASTERTEMP
(SYSTÈME À 3 FILS)
Section 3. Installation
JMP
1
JMP
1
JMP3
VAL
TH
IND
GND
24VAC
24VAC
FS
1
PS
HLS
ES1
AFS
AGS
SFS
GAZ
F1 F2
24
VAC
S1
240
S1/
120
L1
L1
L2
BM
FL
F1
L2
S2
TH IND
VALGND
GND
GND
TRANS
24VAC
SEC
Y/W
Y/W
Y/R
Y/O
Y/BL
O
W
W
BK
BK
O
GY
GY
BK
BK
R
Y
BK
W
BL
Y
BK
W
BL
GY
GY
GY
GY
BK
BK
W
RRW
G
Y
R
R
Y
YY
W
BK
Y/W
W
W
R
R
BL
BL
O
O
O
O
PR
PR
Y/R
Y/BL
Y/O
Y/W
Y
Y
Y
Y
Y
Y
Y
YYY
BR
BR
Y
BK
R
GND
G
1
Y/R
Y/BL
Y/O
Y/W
6
1
J6
SCHÉMA DE CONNEXION
Commutateur d’arrêt
automatique du gaz
Détecteur de fumée
Soupape de gaz
Interrupteur de
débit d'air
Commutateur
supplémentaire 1
Interrupteur
de haute limite
Manostat
CONNECTION DE LA
COMMANDE À MEMBRANE
THERMISTANCE
COMMANDE DE FONCTIONNEMENT
Ligne spa
Ligne commune
Ligne piscine
ModèlesNA/LP
seulement
Interface de commande externe
Circuit de l’interface de commade externe
désactivé, commande à membrane
du chauffe-eau activée
Circuit de l’interface de commande externe
Activé, « Pool On » et « Spa On » Keys Disabled.
Bouton « OFF » de la commande à membrane
demeure fonctionnel.
MODULE DE COMMANDE
D’ALLUMAGE
INDICATEUR DE DIAGNOSTIC
SOUFFLERIE
ALLUMEUR
120 V C.A.
BOÎTE DE JONCTION
Ligne 1
Ligne 2
Mise à la terre
C
O
U
P
E
Remplacer le cavalier
avec conducteurs au
coupe-circuit
(installer sur place)
Connecteur –
12 broches
120 V – Noir
240 V – Rouge
Réceptacle
12 positions
REMARQUE : Si un des fils 24 V c.a., incluant
le coupe-circuit, vient en contact avec une des
bornes de 120/240 V lorsque le chauffe-eau
est branché à une tension secteur, cela détruira
le tableau de commande et entraînera l’annulation de la garantie.
C
I
R
C
U
I
T
Figure 23.

Table of Contents

Related product manuals