EasyManua.ls Logo

Phoenix PHX-200 - Page 38

Phoenix PHX-200
59 pages
Print Icon
To Next Page IconTo Next Page
To Next Page IconTo Next Page
To Previous Page IconTo Previous Page
To Previous Page IconTo Previous Page
Loading...
PG.38
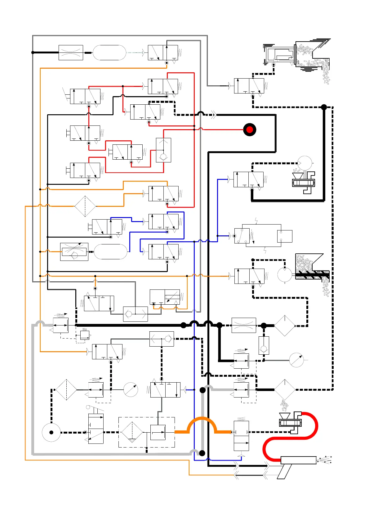
AIRLOCK
MOTOR
HOPPER VIBRATOR
AUGER MOTOR
AUGER MOTOR
LUBRICATOR
AIRLOCK & VIBRATOR
LUBRICATOR
RELIEF VALVE
90 PSI
AUGER MOTOR
REGULATOR
ICE RATE
GAUGE
SYSTEM ARM INDICATOR
(GREEN IS ARMED)
TRIGGER RETURN FILTER
AIRLOCK OFF
(PURGE) DELAY VALVE & TANK
VIBRATION INTERVAL
TIMER (SET 10 SEC)
BLAST AIR
GAUGE
VIBRATION DURATION
TANK & ORIFICE
PELLET SCREEN VALVE
DISARM
SELECTOR
VALVE
ARM
SELECTOR
VALVE
BLAST AIR
BALL VALVE
BLAST GUN
(3 WAY VALVE IN HANDLE)
BLAST HOSE
AIRLOCK
SUPPLY SHUT
OFF BALL VALVE
AIR SOURCE
BLAST AIR
PILOT FILTER
BLAST AIR PILOT
REGULATOR
SYSTEM
CONTROL
REGULATOR
(SET 80 PSI)
VIBRATE
"NOT" VALVE
ARM "YES" VALVE
ARM
LATCH,
"OR"
VALVE
TRIGGER "YES"
VALVE
VIBRATOR
CONTROL VALVE
AIRLOCK MOTOR
CONTROL VALVE
PRESSURE SWITCH
(SET 25 PSI)
ELAPSED TIME
INDICATOR
AUGER CONTROL
VALVE
HOSE
(SET 3 SEC)
E-STOP
VALVE#2
ENABLE "YES"
VALVE
E-STOP
VALVE#1
ARM CONTROL
VALVE
PURGE "YES"
VALVE
CHECK
VALVE
AUGER START
ORIFICE
SHUTTLE
VALVE
AIR
CONTROL
VALVE
BLAST AIR
PILOT VALVE
30140-SCHC
MODEL 200 SCHEMATIC
AIRLOCK/
VIBRATOR
REGULATOR
(SET @ 45 PSI)
L4
L5
L3
L1
L2
L7
V-1
V-2
FCV-1
AT-1
AT-2
VB-3
VB-4
F-1
F-2
F-3
PI-1
RES-1
REG-1
REG-2
REG-3
REG-4
REG-5
LUBE-1
LUBE-2
CV-3
CV-4
CV-2
CV-1
M-1
M-2
VB-2
VB-1
ETM
PS-1
RV-1
CV-5
CV-6PI-2
PI-3
V-3
SV-1
RES-2
VIBE1
CK-1
55
56
57
50
39
38
38
39
50
57
05
MAIN FILTER
BLAST AIR
REGULATOR
06
07
08
09
04
01
02
03
14
28
29
36
37
37
28
44
44
52
52 53
54
54
58
10
13
13
15
15
16
16
17
19
21
21
22
23
23
24
25
26
26
27
30 31
32
33
33
34
35
35
40
41
41
42
42
46
47
48
48
64
49
51
L6
60
T1
63
VIBE ON START
VALVE
62
49
VIBE "OR" VALVE

Related product manuals