EasyManua.ls Logo

Pioneer SA-710 - Page 4

Pioneer SA-710
9 pages
Print Icon
To Next Page IconTo Next Page
To Next Page IconTo Next Page
To Previous Page IconTo Previous Page
To Previous Page IconTo Previous Page
Loading...
qz,e
2SA872A
og,ro
2SC1775A
qrr,rz
2SA872A
25A912
25C1885
azt,zz
25C2275
az3,z4 25
A9
85
qzc,ze
25Cl!
qzz
2SC138
qsr,sz
25C'l!
orr,
r+ 2SA979
qrs,re
2SCt775A
Setr
zzo
Q
17, l8
o
19,
20
Am
a
2:+3
VR2- I
lro*o
5ook
AsK_r7r
|
|
F
or{
A
zzoe
54,
LOUoNESS
C29
Dt-6,s,to
1S2
07
15241
orr,rz STV3I
or3
MZ-.|5
o14 tS2O?
irze
;
RLr: RELr
I
ASi-O
I
Rtl
rr(
|
Rtl
6EO
R[2
r.2r(
I
I
Rrog
L--
tok
Rto6
to(
r/2rr)
'.
---?^h
l/n o
?
cso
-F
22Op
s3-2
vRz-2
500k
tol
(t/z\tl
c58
279
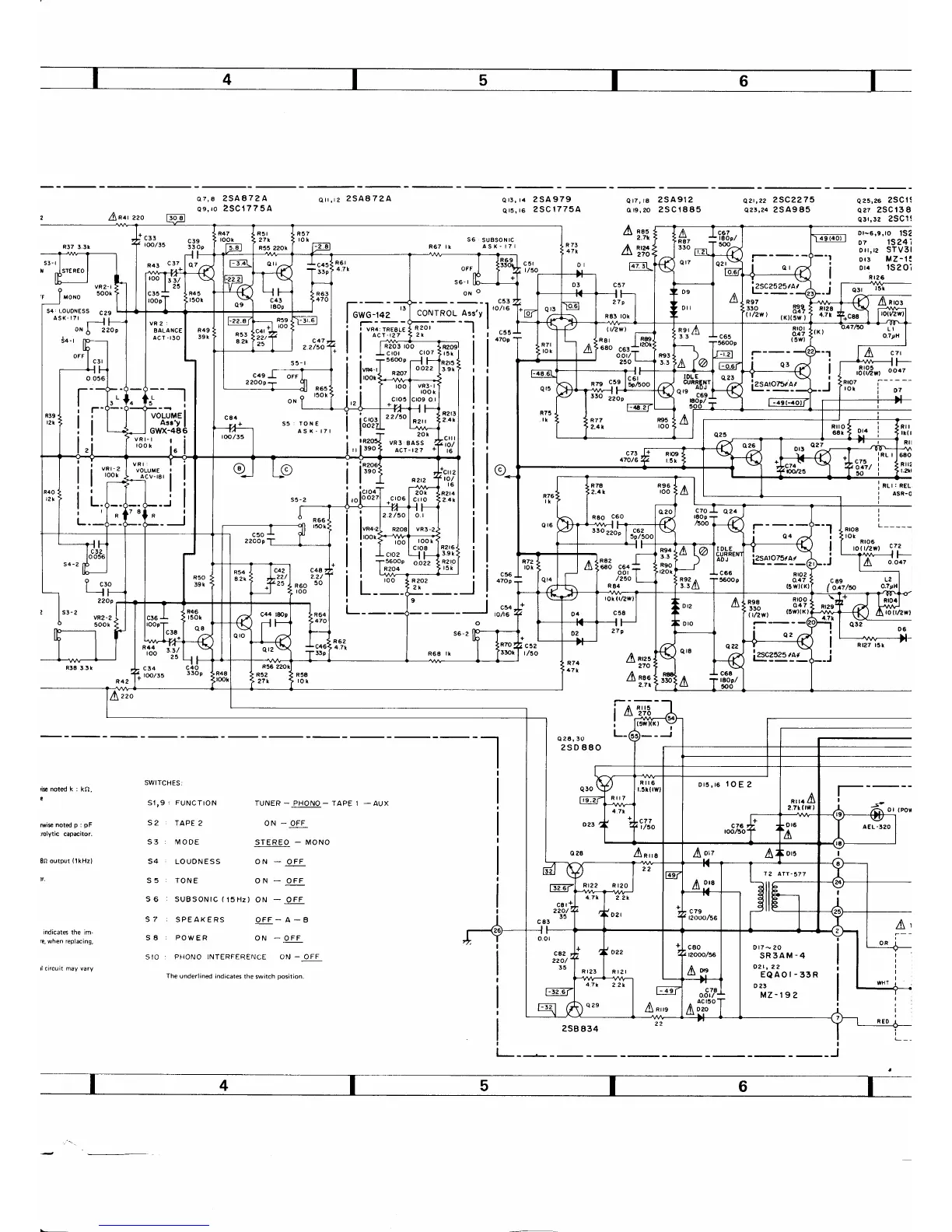
i*notedk:kO,
Misnotedp:pF
rolytic
capacitor.
8n
output
(lkHz)
n.
indicates
the im-
fe,
when
replacing,
SWITCHES:
S1,9
:
FUNCTION
32
.
TAPE2
S3; IVODE
54
.
LOUDNESS
S5
:
TONE
TUNER
_
PHONO
-
TAPE 1
ON
_
OFF
STEREO
-
MONO
ON
-
O.FF
ON
_
OFF
a2o,3o
25D 880
Iarzz
270
I
nae
2.7r
i-d
s'+s
-
I
rJ ay-
a
L-
4.,,a
I
-
AUX
S6
:
SUBSONIC
(15Hz)
ON
-
OFF
S7
:
SPEAKERS
OFF-A-B
S8
:
POWER
ON
_
OFF
SIO
r PHONO INTERFERENCE ON
-
OFF
The underlined
indicates
the switch
position.
Dt7
-
20
SR3AM-4
02t, 22
EQAOI-33R
023
MZ-19?
c53
coNrROL Arr'v
|
'o'''
;,-
- --l
I
;;.,-
- --'l
I
2rltc55
; |
47Og
:___r
Fs:
l;;,*,-;
rRi.'-
|
^cr-127
f
2r
I rM^+
I I
R2O3 rOO
!
I cror
cloT
G-Linel
Asr'y
I
i
i$.d"^"1*[
I
l"ro{
ur, "ort3*
.c|2
.
to/
t6
Rzt4
,2.4k
R2r6
3.9 k
R2 r,O
,
r5t
ors,rs
IOE
2
2SB
834

Other manuals for Pioneer SA-710

Related product manuals