EasyManua.ls Logo

Pneumatech PH 230 HE - Page 13

Pneumatech PH 230 HE
66 pages
Print Icon
To Next Page IconTo Next Page
To Next Page IconTo Next Page
To Previous Page IconTo Previous Page
To Previous Page IconTo Previous Page
Loading...
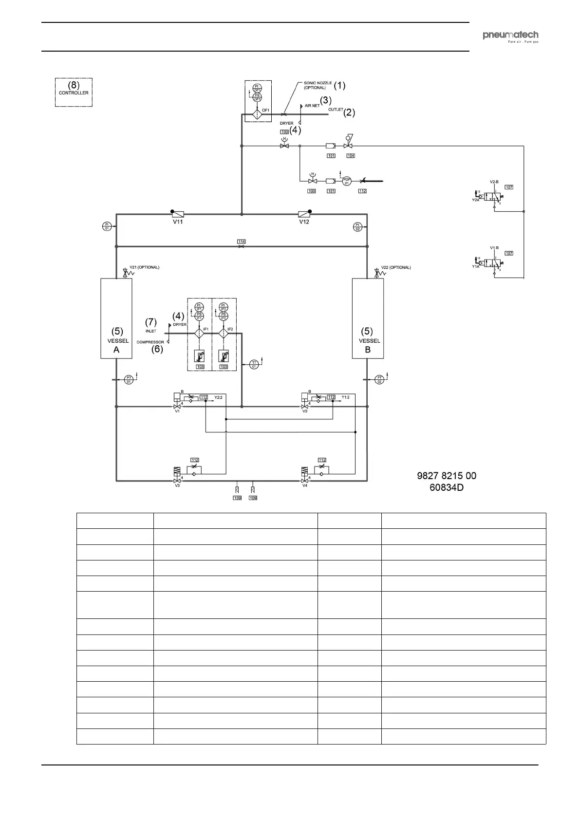
Reference Designation Reference Designation
(1) Sonic nozzle (optional) 107 3/2 spool valve monostable
(2) Outlet PS Pressure switch
(3) Air net 100 Manual valve
(4) Dryer 101 Pilot air filter
(5) Vessel 104 Pressure regulator (only on 232 psi
version)
(6) Compressor 112 Adjustable restriction
(7) Inlet 103 Filter with drain
(8) Controller V11/V12 Outlet valve, vessel A/B
PI Pressure indicator 114 Orifice
OF1 Outlet filter IF1/IF2 Inlet filter
V21/V22 Safety valve PT01/PT02 Pressure vessel A/B
PI01/PI02 Pressure indicator, vessel A/B V3/V4 Regulating valve, vessel A/B
V1/V2 Inlet valve, vessel A/B 109 Silencer
Instruction book
2920 1891 00 11

Related product manuals