EasyManua.ls Logo

Power smart HB5035 - Wiring Diagram

Power smart HB5035
28 pages
Print Icon
To Next Page IconTo Next Page
To Next Page IconTo Next Page
To Previous Page IconTo Previous Page
To Previous Page IconTo Previous Page
Loading...
23
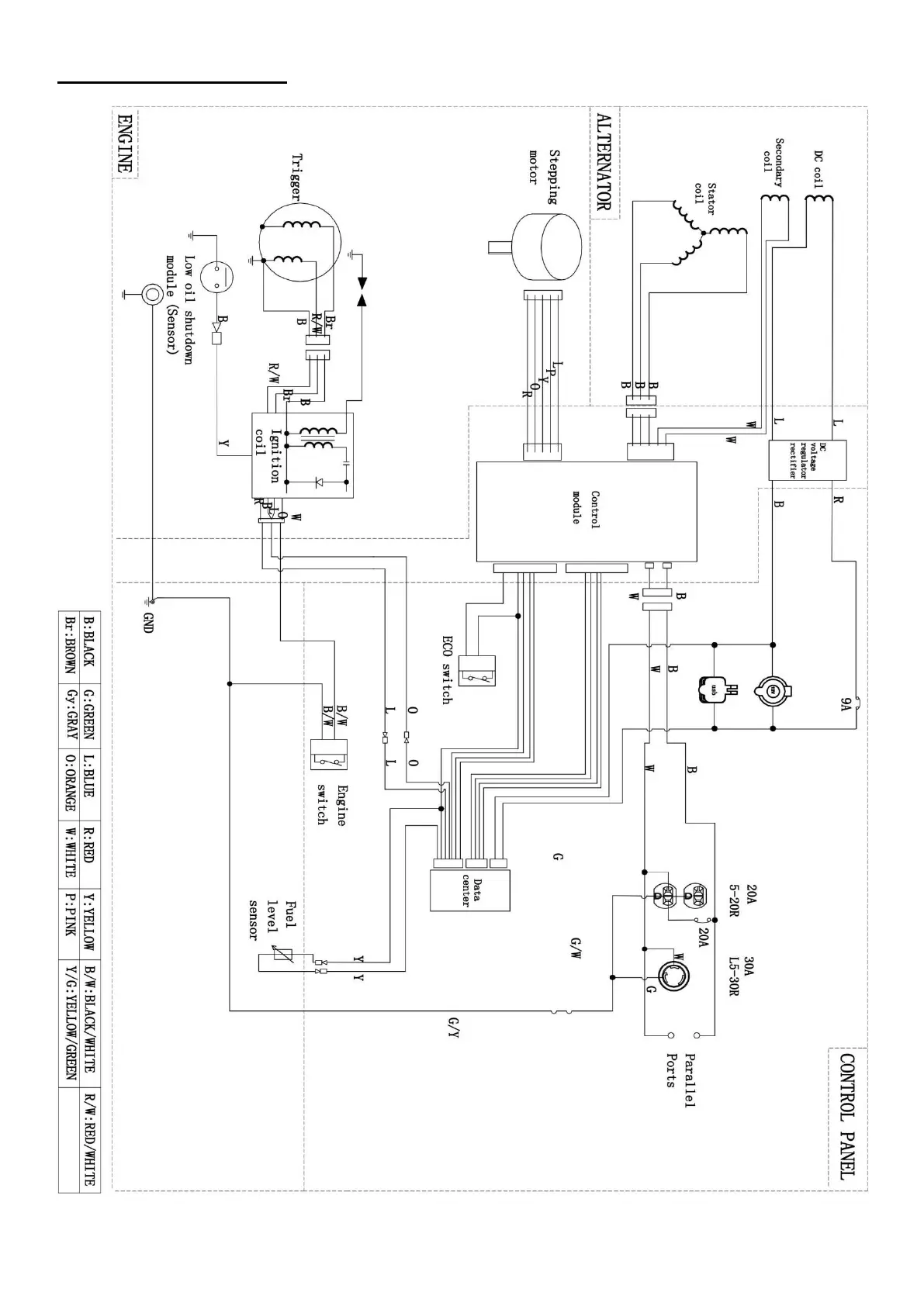
WIRING DIAGRAM

Related product manuals